Дроссельная шайба в системе отопления
Дроссельная шайба в системе отопления устанавливается на теплофикационных вводах жилых домов и используется для ограничения объема подаваемого теплоносителя и соответственно его входного давления. Такая конструкция дает возможность соблюдать гидравлическое сопротивление в трубах внутридомовой системы отопления на расчетном уровне, тем самым гарантируя стабильную подачу тепла в каждый отопительный прибор.
Дроссельная шайба в системе отопления – это устройство выполнено в форме металлического диска, с отверстием в центре. Размер отверстия выполняется по проекту либо по результатам наладки работы тепловых сетей. Также можно выполнить расчет самостоятельно по формулам, обозначенным в СНИП в разделе отопления, для чего понадобятся данные по расходам теплоносителя через абонентский узел, расчетные температуры прямой и обратной сетевой воды и, соответственные, давления.
Содержание
- 1 Для чего нужна дроссельная шайба на отопление
- 2 Конструкция устройства
- 3 Место установки дроссельной шайбы
- 4 Расчет диаметра отверстия дроссельной шайбы
- 4.
1 Формульный метод - 4.2 Программный метод
- 4.3 Сбор данных и предварительные расчеты
- 4.4 Этапы выполнения работ
- 4.
- 5 Эффект от установки шайб
- 6 Наладка с регулируемыми шайбами
- 7 Видео: Расчет дроссельных шайб и диафрагм
Для чего нужна дроссельная шайба на отопление
Исполнительные схемы магистральных и внутриквартальных тепловых сетей имеют десятки, а порой и сотни ответвлений и абонентских узлов. В них входят источники тепловой энергии — котельная или центральный тепловой пункт, система трубопроводов, компенсаторы, отводы, запорно-регулирующая арматура и контрольно-измерительные приборы, установленные в тепловых камерах, тепловых колодцах и в абонентских узлах каждого жилого дома, подключенного к центральной тепловой сети.
На каждом элементе в теплосети подающий теплоноситель теряет часть своего напора. Чем протяженность выше, тем больше будут потери по ходу движения воды. В конце концов, если тепловая система будет рассчитана не правильно и разбалансирована, а насосное оборудование установлено с малой производительностью, может случиться так, что теплоноситель к конечному потребителю не поступит вообще.
Дроссельная шайба в системе отопления нужна для оптимального распределения нагревающей среды, между всеми потребителями тепловой энергии подключенных к одному источнику теплоснабжения. Они выполняются по предварительным расчетам, указанных в соответствующем разделе проекта теплоснабжения либо по результатам наладочных испытаний тепловых сетей. Такие испытания по требованиям директивных документов должны проводиться не меньше, чем один раз в пять лет или после реконструкции теплосетей. Традиционные шайбы изготавливаются с одним проходным отверстием и устанавливаются между фланцами на вводной задвижке элеваторного узла на вводе в дом. Такие конструкции имеют недостаток, в связи с тем, что в случае изменения режима, они требуют перерасчета и переустановки, что довольно затратное мероприятие, так как для установки потребуется сливать весь теплоноситель.
В последнее время приобрели популярность регулируемые шайбы, конструкция которая позволяет менять проход среды, а следовательно их можно использовать для разных тепловых режимов, которые устанавливаются без разгерметизации тепловой сети.
Специалисты утверждают, что впоследствии того, как в абонентский узел жилого дома были установлены расчетные шайбы, расход теплоносителя снизился в 3 раза, при этом качество теплоснабжения значительно выросло. Это действительно возможно, за счет роста скорости движения среды в межтрубном пространстве и радиаторах, после чего увеличивается общий теплосъем на объекте, то есть растет разность температур теплоносителя на входе и выходе из дома. Такая регулировка внутридомовых систем отопления приводит к повышению качества работы магистральных сетей и источников тепла, поскольку уменьшается количество работающих сетевых насосов и снижается потребление электроэнергии на передачу тепловой энергии.
Конструкция устройства
Перед установкой дроссельных шайб на систему отопления ее выполняют по чертежам в форме стального диска, вырезанного из листового металла толщиной 2-4 мм. Строго по центру просверливается расчетное отверстие. Минимальный допустимый диаметр на шайбе ограничен нормативными требованиями и должен быть не менее 3.
0 мм. Толщина нерегулируемой шайбы для трубопроводов с наружным диаметром до 89 мм принимается от 2 до 3 мм, свыше – от 3 до 4 мм.
Расчетное отверстие регулируемой шайбы имеет продолговатую форму. Эта конструкция обладает двумя штоками, расположенными диаметрально противоположно в отношении друг друга. Для возможности наружного управления, их выводят сбоку через уплотнительные каналы. Вариация положений данных элементов изменяет площадь отверстия в конструкции. В том случае, когда они до конца задвинуты, то минимальный диаметр прохода равняется 5.5 мм, а при полностью открытых — диаметр прохода будет равный 18.0 мм. Подобные устройства снабжаются специальными ключами для выполнения операций по регулировке.
Кроме того, очень важно знать, что в такой конструкции существует возможность установить ограничения для передвижения штоков и его опломбирования. Это выполняется для того, чтобы потребители не смогли самостоятельно изменять проходное сечение устройства, тем самым вмешиваться в работу тепловой сети, вызывая ее разбалансировку.
Отечественная промышленность выпускает следующие виды дроссельных шайб для регулировки режимов тепловой сети:
- Первая модификация выполняется в форме корпуса, на который ставится диск, располагающий сквозным отверстием. При регулировке нужно поворачивать шток, после чего элемент, аналогичный по конфигурации усеченной сфере, совершает вращение подвижного диска с выполненными в его полости отверстиями. Недоработка устройства — возможное заклинивание во время регулирования подвижного диска. Кроме того, конструкция устройства довольно сложная имеет достаточно много деталей и узлов, самостоятельно выполнить подобную конструкцию практически не возможно, а в процессе эксплуатации, каждая лишняя деталь, работающая в зоне высоких температур и скоростей жидкости — увеличивают угрозу выхода из строя всей конструкции.
- Следующий вид ограничительного устройства выполняется из комплекта дроссельных деталей, выполненных с отбортовкой. Модификация имеет преимущество из-за возможности самоуплотнения всех деталей при установке.
Конструкция проста и надежна. Для регулировки расходных показателей теплоносителя, достаточно смонтировать нужное число шайб и закрепить их гайкой. Поскольку установка шайбы производится на подающем трубопроводе, в тепловом колодце или на элеваторном узле потребителя, такие устройства устанавливают исключительно летом, во время ремонта тепловых сетей, после дренажа воды из внутридомовых систем отопления.
Место установки дроссельной шайбы
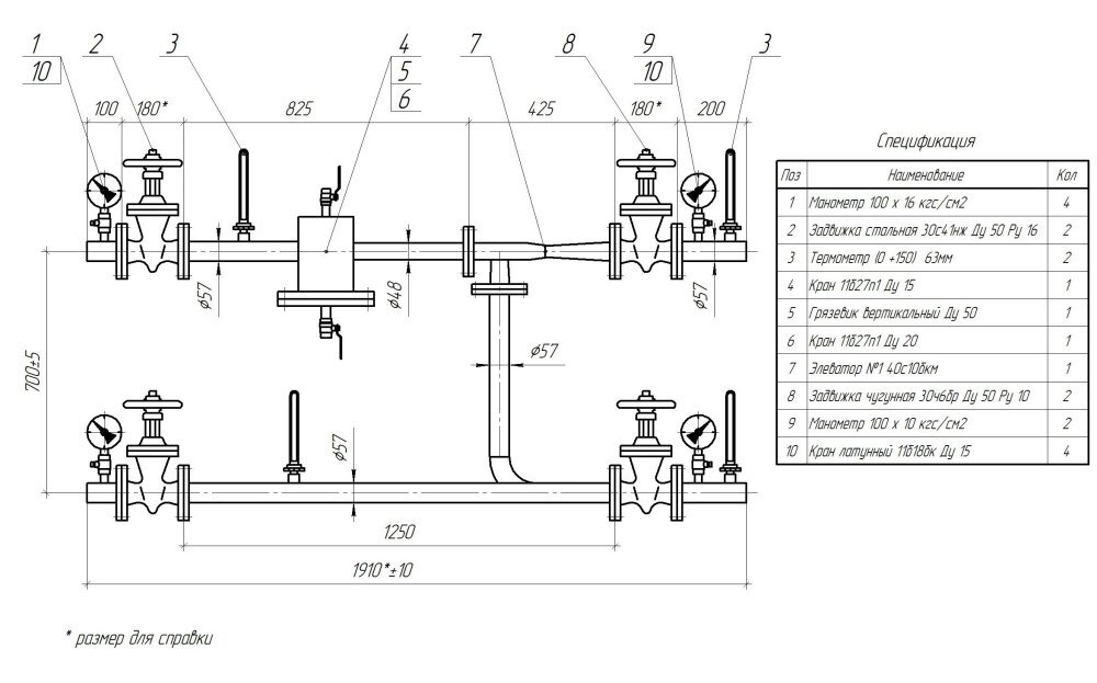
Нормативные документы обязывают проводить установку дроссельных шайб на абонентском узле на трубе подающего теплоносителя после запорно-регулировочного органа — задвижки или вентиля между фланцами. Если необходимо выполнить регулировку по отдельным отопительным стоякам, в этом случае шайбы выполняются не фланцевого типа, а на сгонах. На обратке дроссельные шайбы монтируют исключительно в ситуации, если давления в нем, ниже статического, определенного по давлению пара, если в качестве теплоносителя используется перегретая вода. Поскольку при резком снижении давления на шайбах, в перегретой воде происходит процесс парообразования.
В случае, когда при установке шайбы на обратном теплоносителе система либо батареи оказываются под давлением превышающего их допустимые показатели прочности, рекомендуется ставить 2 шайбы: на обратке для повышения давления в нем по ходу движения теплоносителя со значением выше статического и на подаче для снижения имеющегося избыточного давления.
Расчет диаметра отверстия дроссельной шайбы
Расчет отверстий дроссельных шайб очень ответственное мероприятие, его выполняют согласно требованиям СП 41.101/95 по проектированию теплопунктов. Расчет не представляет сложности для инженерно-технического персонала теплосетей и выполняется на базе одной формулы. Сложность представляется в правильности получения точных данных для расчетной формулы, которые на практике очень часто не соответствуют проектным значениям, из-за чего расчетный диаметр определяется неправильно, а шайба не способна установить необходимый гидравлический и тепловой режим работы.
Дроссельная шайба в системе отопления очень часто меняется или высверливается большее проходное сечение.
Эту работу обычно проводят мастера- наладчики во время наладочных режимных испытаний в магистральных теплосетях. Расчет производится или ручным способом, или с применением онлайн калькуляторов. В основе обоих методов расчета лежит одна и та же формула, и используются одни и те же вводных данных.
Формульный метод
Диаметр отверстия Д, мм, вычисляется по формуле:
Формула расчета шайбы Д=10х ∜Р/ ΔН
Где:
- Р — определяемый расход греющего теплоносителя при максимальных температурах в подающем/обратном трубопроводе, т/ч;
- ΔН — напор, который способна погасить диафрагма, м.в.ст.
Согласно требованиям нормативный материалов СНИП по отоплению установлен предельный показатель диаметра отверстия шайбы, который не может быть меньше 3.0 мм. Это вызвано тем, то отверстия, которые ниже установленного предела, могут забиваться мелкими взвешенными веществами, например, кусочками ржавчины, слетевших с внутренней поверхности труб, после чего система отопления в доме работать не будет, а для замены такой шайбы придется дренировать всю воду из сети.![]()
В данной формуле расход воды Р, т/ч принимается из соответствующего раздела проекта теплоснабжения либо по материалам наладочных режимных испытаний магистральных тепловых сетей. Потребитель может взять такие данные из договора на услуги теплоснабжения, поскольку они прописываются в соответствующих разделах такого документа.
ΔН – дросселируемый напор в шайбе измеряемого в м. в. ст. Устанавливается данный показатель, как разница между располагаемым напором либо перепадом давлений между подающим и обратным трубопроводом, установленных по манометрам в абонентском вводе потребителя и гидросопротивлением внутридомовых труб отопления. Гидравлическое сопротивление равно сумме всех потерь напора в рассматриваемой системе. Как правило, оно составляет от 0.6 до 2.0 м. в. ст. Данные гидропотерь можно взять из проекта теплоснабжения в разделе гидравлический расчет тепловых сетей.
Для того чтобы расчет выполнить правильно потребуется учесть рекомендации СНИП:
- При включении системы теплоснабжения дома по без элеваторной схеме, располагаемый напор должен приниматься не менее 6.
0 м. вод. ст. - При выполнении расчётов дроссельного отверстия шайбы размер расчетных гидропотерь в местной системе отопления берется из расчета 1-2 м. вод. ст.
- При необходимости определить диаметр шайбы для установки перед бойлером, размер расчетных гидропотерь в таком водоподогревателе принимается в диапазоне 1.5 – 2.0 м. вод. ст.
- Максимальный напор, который должен быть погашен на шайбе не может превышать 40.0 м. вод. ст.
- Полученный расчетный диаметр дроссельного отверстия шайбы обязан быть больше, чем диаметр расчетного сопла элеваторного узла.
- Гидравлические потери на сопле элеватора принимаются 40 м.в.ст.
Примеры определения перепада давления для расчета дроссельной шайбы:
- Внутридомовая сеть, подключена через элеваторный узел, имеет располагаемый напор в конечной точке участка 63.0 м.в. ст. Для определения расчетного перепада 40 м.в.ст резервируется для работы элеваторного узла, 1.м.в.ст на работу местной системы отопления, в результате на шайбу придется: 63 – 40- 1= 22.
0 м.в.ст, что больше минимального порога для шайбы – 6.0 м.в.ст. - Внутридомовая сеть, подключена к тепловой камере без элеваторного узла, имеет располагаемый напор в конечной точке участка 31.0 м.в. ст. Для определения расчетного перепада резервируется 2.м.в.ст на работу местной системы отопления, в результате на шайбу придется: 31 – 2= 29.0 м.в.ст, что больше минимального порога для шайбы – 6.0 м.в.ст.
Программный метод
Расчеты дроссельных шайб на систему отопления, особенно если их нужно сделать в большом количестве, лучше выполнять с использованием программы «Гидравлический расчет трубопроводов» в онлайн режиме. Такой расчет выполняется более точно, поскольку учитывает КМС – коэффициент местного сопротивления. Значения присваиваются узлам, установленным в системах водо-теплоснабжения, в которых происходит гидравлическое сопротивление, вызванных деформацией потока жидкой среды. Участок, где протекает процесс деформации, имеет название местного сопротивления.
Существует связь между гидросопротивлением, диаметром и КМС:
Н=КМСх V/2х g
Где:
- Н – потери напора среды, м.в.ст.;
- V – скорость перемещения среды, м/сек;
- g – 9.8 м/сек.
Формула через расчет по КМС
Алгоритм выполнения расчета шайбы с применением программы:
- Открываем вкладку программы «дроссельная шайба»;
- вносим данные по внутреннему диаметру трубопроводу, Д1 мм;
- вносим значение внутреннего диаметра шайбы, Д2 мм;
- вносим значение КМС, полученное ранее на вкладке «расчет сопротивлений» ;
- нажимают клавишу «получить результат»;
- проверяем результат на соответствие допустимым параметрам расчета, нажимаем клавишу «проверить».
- Расчет считается допустимым, если при проверке КМС не превышает потерю напора, установленного для местной сети в 2.м.в.ст.
В идеальном случае, можно рассчитать и поставить шайбу на отдельно взятый жилой дом, но, как правило, это не будет качественно работать, поскольку внутриквартальные сети, одновременно подключают десятки и даже сотни абонентов, которые влияют друг на друга.
Поэтому расчет и установку шайб имеет смысл проводить только для всех и с учетом технических характеристик каждого абонентского ввода тепловой сети. Такую сложную работу могут выполнять только специализированные организации, имеющие достаточный опыт, соответствующее оборудование и программное обеспечение.
Сбор данных и предварительные расчеты
Выполнение расчета дросселирующих шайб для группы потребителей по вариантам присоединенной тепловой мощности подразумевает сбор более подробной информации о каждом абонентском вводе, чем при обычном гидравлическом расчете. Кроме того должна быть выполнена корректировка по прогнозируемым расчетам на предстоящие 5 лет. Практически трудно найти одинаковые элеваторные узлы у потребителей, а значить каждый из них будет иметь свои гидравлические потери напора. Таким образом, даже при одинаковых теоретических расходах теплоносителя и скорости потока, внутренние расчетные дроссельные диаметры будут отличаться для каждого дома. Поэтому чтобы качественно выполнить расчет потребуется серьезная база данных потребителей тепла.
Этапы сбора информации для расчета дроссельных шайб:
- Выполнение обследование магистральных труб тепловой сети в абонентском тепловом узле, с фиксацией характеристик и наличия установленного оборудования.
- Определяют фактические сопротивления напора на: элеваторах, задвижках, отводах, грязевиках, воздушниках и регулирующих устройств.
- Составляют исполнительной схему абонентского теплового пункта с обозначением диаметров труб, их протяженности и точек расположения арматуры.
- Проверяют энергоэффективность объекта и наличие сверхнормативных тепловых потерь через конструкционные элементы.
- Выполняют сбор информации о качестве теплоснабжения по отдельным стоякам, с поквартирным уточнением данных по температуре внутреннего воздуха при расчетной зимней температуре наружного воздуха. Составляют схему теплых и холодных квартир.
- Выполняют анализ факторов некачественного функционирования системы отопления, выявляют проблематичные стояки в жилом доме.

Расчет ограничительных устройств выполняется на гидравлической модели участка теплосети, откалиброванной в рабочем тепловом режиме. В конечном итоге такого расчета подготавливаются аналитические материалы, которые содержат все нужные сведения о гидравлических параметрах абонентских ввода потребителей и показателях магистральных тепловых сетей от котельной или центрального теплового пункта. На базе этих данных готовится итоговый документ с расчетными конструктивными характеристиками ограничивающих устройств — основных и подпорных диафрагм по видам присоединенной тепловой нагрузки. Также разрабатываются рекомендаций по нормализации работоспособности абонентского ввода.
Этапы выполнения работ
После завершению всех расчетов и разработки рекомендаций по установке ограничительных шайб непосредственно приступают к монтажу дроссельных устройств. На внутридомовых системах отопления ограничительные устройства допускается устанавливать как в отопительный период, так и в теплое время года.
Это объясняется тем, что нормально функционирующие внутридомовые тепловые сети можно отключить вводными задвижками на подающем/отбратном трубопроводе от магистральной сети. Установка шайб на внутриквартальных тепловых сетях выполняется только в летний период, до заполнения их теплоносителем. Работоспособность установленных устройств проверяется в начале отопительного периода, во время пусконаладочных работ.
Ключевыми показателями точности расчета ограничительных устройств в системе отопления считаются:
- Соответствие фактических расходов теплоносителя проектным значениям во трубопроводах на подаче/обратке, во внутридомовых стояках и в индивидуальных приборах нагрева. Эти данные, возможно, определить, как по показателям счетных устройств, установленных на вводе в дом теплосчетчиков, так и расчетным путем. Расчетный вариант базируется на замерах 3-х показателей термометров: горячей воды на входе/выходе из абонентского узла, в индивидуальных внутридомовых стояках и отопительных приборах, а также температуры окружающего воздуха в квартире.

- Признаком корректности настройки тепловой сети является коэффициент сравнительного расхода теплоносителя, который обязан находиться в интервале 0.9 – 1.15, при условии, что расчетный показатель принят за единицу.
- Идентичность фактической температуры окружающего воздуха в комнате проектным или санитарным нормам. Усредненные показатели измеренных температур не могут быть ниже расчетных больше чем на 1 С.
- После завершения процесса монтажа новых шайб или контроля старых устройств на предмет работоспособности и достаточности по диаметру необходимо проконтролировать уровень температуры окружающего воздуха не менее чем в 30 % помещений.
- В случае, если при выполнении вышеуказанных пунктов будет обнаружены квартиры с низкими температурами воздуха или фактический расход теплоносителя не будет соответствовать параметру 0.9 – 1.15, необходимо будет выполнить смену дроссельных диафрагм, а также перенастроить автоматические регуляторы температуры.
Конечные результаты наладочных испытаний заносятся в тепловой паспорт системы отопления дома, завершением работы оформляется актом, к которому прикладываются следующие документы:
- Расчетные и аналитические материалы.

- Места установки шайбы и их характеристики.
- Результаты испытаний работы системы отопления после установленных дроссельных шайб.
- Анализ установившегося теплового режима после завершения шайбирования внутридомовой системы отопления.
- Коррекция габаритов шайб в зонах, где не достигнут необходимый температурный режим.
- Демонтаж ограничительных устройств, которым требуется корректировка.
Эффект от установки шайб
Дроссельная шайба в системе отопления требуется не только лишь для регулировки внешних теплосетей, но и для внутридомовой системы отопления. Если предварительное обследование теплового объекта выполнено качественно, все параметры учтены при расчете дроссельных шайб, то процесс шайбирования принесет огромное преимущество всей системы теплоснабжения в целом, поскольку:
- Внутридомовые отопительные стояки, которые находятся на значительном расстоянии от котельной или центрального теплового пункта, и ранее не могли нормально функционировать, станут получать расчетный расход теплоносителя и обеспечат санитарный режим в отапливаемом помещении.

- Дома и другие объекты отопления, размещенные вблизи теплопунктов, которые перегревались из-за излишнего объема теплоносителя, теперь будут работать в нормальном режиме со стабильной санитарной температурой в нагревемом помещении.
- Создание системы, которая способно равномерно распределить тепловые и гидравлические нагрузки по разветвленным участкам тепловой сети.
- Равномерное распределение тепловой и гидравлической нагрузки по стоякам отопления в границах общего теплового объекта: дома или общественного помещения.
- Справедливое распределение тепла между тепловыми приборами абонентов согласно проектным нагрузкам.
- Соответствие реальной температуры подающей и обратной магистральной сетевой воды источнику теплоснабжения, по утвержденному температурному графику.
- Соответствие реального располагаемого напора, вычисленного в контрольных точках тепловой сети и на центральных тепловых пунктах.
- Гарантия поддержания абсолютного давления в динамическом тепловом режиме в системах, работающих на перегретом водяном теплоносителе при температурах выше 100 С.

- Гарантия предельного давления в сети не превышающего, верхнего показателя по условиям прочности теплового оборудования ЦТП и котельной, во избежание аварийных разрывов трубопроводов и котельного оборудования.
- Гарантия наименьшего давления 0.5 кгс/см2 в различных точках сети при динамическом/статическом режиме, во избежание вскипания теплоносителя и создания разрежения на всасывающих патрубках сетевых насосов.
Наладка с регулируемыми шайбами
Перед наладкой тепловых сетей с регулируемыми шайбами также предварительно выполняется гидравлический расчет. Для реализации этого процесса пользователи тепловой энергии могут выбрать несколько доступных для себя вариантов:
- Выполнить расчет вручную самостоятельно, если под рукой находятся все необходимые исходные данные, тепловая сеть является простой, без большого количества ответвлений и оборудования, создающих значительные гидравлические сопротивления.
- Выполняется расчет с применением программного обеспечения.

- Для проведения расчета и наладки приглашается специализированная организация.
На следующем этапе требуется установить, готовность тепловой сети к проведению пусконаладочных мероприятий с установкой дроссельных шайб. В случае, когда для установки выбрана дроссельная шайба в системе отопления с возможностью регулировки, то технологический процесс такой наладки не будет превышать двух-трех дней, а результат, обязательно будет положительным. Настройка осуществляется на действующей тепловой сети, находящейся в рабочем режиме. Путем нескольких замеров устанавливаются различные положения регулировочных винтов шайбы, и замеряется температурный режим. Вариантов не должно быть много, если правильно выполнен предварительный расчет.
После завершения наладочных работ, дроссельная шайба в системе отопления, на которых выполнена регулировка, пломбируются, а на корпусе вывешивают табличку с информацией по установленным параметрам.
Видео: Расчет дроссельных шайб и диафрагм
youtube.com/embed/rHU5Mpc5TC0?feature=oembed» frameborder=»0″ allow=»accelerometer; autoplay; encrypted-media; gyroscope; picture-in-picture» allowfullscreen=»»>Таким образом, можно подвести итог, что шайбирование тепловых сетей — это обязательное мероприятие, прописанное государственными нормами и правилами, и должно быть проведено в каждом абонентском тепловом узле перед началом отопительного периода. Самовольный снятие шайб или увеличение расчетных диаметров — административно наказуемое деяние, поскольку его приравнивают к хищению тепловой энергии. Дроссельная шайба в системе отопления по указаниям теплоснабжающей организации — это не право, а обязанность каждого потребителя тепловой энергии. Расчет диаметра дроссельной шайбы выполняется для отдельного объекта теплоснабжения в зависимости от необходимого объема тепловой энергии. Позитивный эффект от шайбирования теплосетей возможно получить только при 100% охвате всех объектов, подключенных к общему источнику тепловой энергии.
Зачем нужны дроссельные шайбы?
Дроссельные шайбы, дроссельная шайба, дроссельные диафрагмы, дроссельных шайб, дроссельная заслонка
Дроссельная шайба, дроссельная диафрагма, производство дроссельных шайб в Екатеринбурге
Главная Дроссельные шайбы
Шайбирование тепловых сетей производится с целью распределить потоки теплоносителя между потребителями в соответствии с их потребностями. Без регулирования горячая вода от источника тепла большей частью поступает в здания, находящиеся вблизи котельной. Оставшийся небольшой объем воды направляется на периферию. Удаленным зданиям тепла не хватает, они мерзнут, тогда как в близлежащих зданиях наблюдается перетоп. Люди, открывая форточки, буквально отапливают улицу.
Чтобы этого не происходило, на ответвлениях тепловых сетей к зданиям устанавливаются ограничительные шайбы с калиброванным отверстием меньшего сечения, чем трубопровод.
Благодаря этому появляется возможность увеличить объем теплоносителя для удаленных зданий….
Эффект от установки шайб
После установки шайб расход теплоносителя по трубопроводам тепловой сети снижается в 1,5-3 раза. Соответственно и количество работающих насосов в котельной также уменьшается. Отсюда возникает экономия топлива, электроэнергии, химреагентов для подпиточной воды. Появляется возможность повысить температуру воды на выходе из котельной. Подробнее о наладке наружных тепловых сетей и составе работ см…..Здесь надо дать ссылку на раздел сайта «Наладка тепловых сетей»
Шайбирование необходимо не только для регулирования наружных тепловых сетей, но и для системы отопления внутри зданий. Стояки системы отопления, находящиеся дальше от теплопункта, расположенного в доме, получают горячей воды меньше, здесь в квартирах холодно. В квартирах, расположенных близко к теплопункту, жарко, так как теплоносителя к ним поступает больше. Распределение расходов теплоносителя по стоякам в соответствии с требуемым количеством тепла осуществляется также с помощью расчета шайб и их установки на стояках.
Этапы шайбирования системы отопления
Первый этап
- Обследование магистральных трубопроводов системы отопления в подвале и на чердаке (при его наличии)
- Составление исполнительной схемы системы отопления с указанием диаметров трубопроводов, их длин, мест размещения арматуры (при отсутствии проекта)
- Сбор данных о температуре внутреннего воздуха в квартирах с уточнением в каких квартирах тепло, в каких – холодно
- Анализ причин неудовлетворительной работы системы отопления, выявление проблемных стояков (квартир)
Второй этап
- Гидравлический расчет системы отопления, расчет шайб
- Разработка рекомендаций по улучшению работы теплопункта, системы отопления
- Установка регулирующих шайб на стояках (эту работу может проводить заказчик самостоятельно)
Третий этап
- Проверка выполнения рекомендованных мероприятий
- Анализ нового установившегося режима после шайбирования системы отопления
- Корректировка размера шайб в местах, где не достигнут требуемый результат (расчетным путем)
- Демонтаж шайб, требующих корректировки, установка новых шайб
На внутренних системах отопления шайбы можно устанавливать и зимой и летом.
Проверять их работу – только в отопительный сезон.
Затраты на шайбирование
Затраты на шайбирование невысоки – это стоимость самих шайб и их монтажа на стояках.
Монтаж это не наша тема.
Дроссельная шайба Екатеринбург, производство крупных шайб, дроссельные шайбы, производство шайб, шайба дроссельная купить , шайба дроссельная цена, дроссельная шайба +на отопление, шайба дроссельная прайс, изготовители дроссельных шайб регулировочные шайбы, диафрагма дросселирующая
Объяснение устройств дросселирования кондиционера
Понимание количества компонентов, необходимых для поддержания работы кондиционера, остается пугающей задачей для многих домовладельцев. Тем не менее, чем больше вы знаете, тем лучше вы будете подготовлены к тому, чтобы распознать возникновение общих проблем.
Если вы хотите расширить свои знания в области технологий кондиционирования воздуха, читайте дальше. В этой статье мы обсудим назначение и важность компонентов, известных как дросселирующие устройства.
Основная информация
Все системы кондиционирования воздуха и охлаждения содержат так называемое дросселирующее устройство. Существует несколько различных типов дросселирующих устройств, каждое из которых имеет свои преимущества. Четыре основных типа дросселирующих устройств:
- капиллярная трубка
- автоматический дроссельный клапан
- термостатический расширительный клапан
- поплавковый клапан
Все эти устройства объединяет то, что они выполняют одни и те же общие функции. Все они отличаются способностью уменьшать расход хладагента в ключевых точках его циркуляции, достигая, таким образом, двух основных целей:
Понижение давления хладагента
Дроссельное устройство ограничивает поток хладагента в точке между блоком конденсатора и испарителем.
Хладагент, выходящий из конденсатора, характеризуется тем, что он находится в состоянии высокого давления, но средней температуры. Дроссельный клапан, ограничивая поток хладагента, снижает его давление и температуру.
Это изменение давления позволяет хладагенту поглощать максимальное количество тепла после того, как он попал в испаритель. Видите ли, при высоком давлении хладагенту будет труднее испаряться в присутствии тепла. При снижении давления этот процесс парообразования будет легче происходить при желаемой температуре. Снижение давления достигается за счет пропускания хладагента через крошечное отверстие дросселирующего устройства.
Встреча с холодильной нагрузкой
Второе назначение дроссельного устройства — тщательно контролировать количество хладагента, поступающего в испаритель в любой момент времени. Это помогает обеспечить максимальную эффективность независимо от конкретной холодильной нагрузки. Холодильная нагрузка просто относится к количеству холодопроизводительности, необходимой для выполнения данной задачи.
Например, чтобы довести очень жаркий дом до комфортной температуры, требуется гораздо более высокая холодильная нагрузка, чем простое поддержание желаемой температуры.
Дроссельное устройство изменяет расход хладагента в зависимости от конкретной нагрузки. Когда холодильная нагрузка высока, большее количество хладагента будет проходить в испаритель. Это позволяет быстро решать поставленную задачу охлаждения, сохраняя при этом максимально возможную степень эффективности.
Для получения дополнительной информации свяжитесь с такой компанией, как John Legg’s Heating & Air Conditioning.
Обо мне
Мы с мужем живем в старом кирпичном доме на ранчо. С тех пор, как мы переехали в этот дом десять лет назад, мы потихоньку ремонтируем его. Уложили новые паркетные и плиточные полы. Мы также заменили фурнитуру шкафа и установили новый фартук на кухне. Хотя мы определенно завершили некоторые обновления, нам еще предстоит много работы. Одной из наших будущих покупок будет новая система HVAC.
Нашей части двадцать лет. Тем не менее, чтобы поддерживать его эффективную работу в настоящее время, мы регулярно проверяем его. Чтобы правильно обслуживать кондиционер в вашем доме, вам следует подумать о том, чтобы подрядчик по HVAC ежегодно проверял его. В этом блоге вы узнаете, на что смотрит подрядчик HVAC во время ежегодной проверки.
Последние сообщения
Услуги по подбору ОВКВ: какую пользу они могут принести домовладельцам
13 декабря 2022 г.
Есть несколько признаков, указывающих на необходимость замены HVAC для жилой недвижимости. Некоторые из наиболее распространенных признаков включают систему, которая работает …
Преимущества установки оконного кондиционера в вашем доме
17 ноября 2022 г.
Когда температура становится невыносимой, для преодоления дискомфорта становится необходимым кондиционирование воздуха.
Учитывая это, рынок предлагает широкий ассортимент …
Искать
Дроссельные устройства/расширительные клапаны в системах охлаждения и кондиционирования воздуха
Дроссельные устройства как важные компоненты систем охлаждения и кондиционирования воздуха
Дроссельное устройство является еще одной важной частью всех холодильных систем и систем кондиционирования воздуха, кроме компрессора, конденсатора и испаритель. Хладагент выходит из компрессора при высоком давлении и температуре и поступает в конденсатор. После выхода из конденсатора хладагент находится при средней температуре и высоком давлении, а затем поступает в дроссельный клапан. В дроссельном клапане резко и резко снижается давление и температура хладагента. Таким образом, у нас это дроссельный клапан, в котором температура хладагента снижается, и затем он может производить охлаждающий эффект в испарителе холодильника или охлаждающем змеевике кондиционера. Дроссельный клапан также регулирует количество хладагента, которое должно поступать в испаритель, в зависимости от холодильной нагрузки.
Что такое дроссель или расширительный клапан? Как работают дросселирующие устройства?
Дроссельным устройством может быть клапан или медная трубка, которая позволяет потоку хладагента проходить через очень маленькое отверстие, также называемое отверстием. Дросселирующие устройства позволяют ограничивать поток хладагента. Дросселирующие устройства также называются расширительными клапанами, потому что при прохождении через них хладагента давление хладагента падает или расширяется.
Когда хладагент проходит через отверстие, его давление уменьшается из-за трения, а также из-за малого отверстия отверстия. Количество хладагента, протекающего через дроссельный клапан, зависит от степени открытия отверстия. Это также зависит от разницы давлений с двух сторон дросселирующего устройства, конденсатора и испарителя.
В случае автоматического дроссельного клапана степень открытия отверстия регулируется давлением или температурой в испарителе. В случае больших холодильных систем открытие отверстия контролируется уровнем жидкого хладагента в конденсаторе или испарителе.
Если дроссельный клапан имеет фиксированное отверстие, как в капиллярной трубке, количество хладагента, протекающего через него, зависит от давления на входе дроссельного клапана (давление конденсатора) и на выходе дроссельного клапана (давление испарителя).
Функции, выполняемые дросселирующими устройствами в холодильных установках
Когда хладагент высокого давления из конденсатора поступает в дросселирующее устройство, давление хладагента резко падает, в связи с чем резко и существенно падает температура хладагента. Как указано ниже, дросселирующие устройства или расширительные клапаны выполняют две важные функции:
1) Снижение давления хладагента: Хладагент, выходящий из конденсатора, находится под высоким давлением. Давление хладагента должно быть снижено, чтобы он мог испаряться при требуемой температуре в испарителе. Небольшое отверстие или отверстие в дроссельном клапане снижает давление хладагента до уровня, при котором происходит испарение хладагента.
Хладагент, выходящий из дроссельного клапана, поступает в испаритель при низком давлении, низкой температуре и частично жидком и парообразном состоянии.
2) Соответствие холодопроизводительности: Дроссельный клапан также регулирует количество хладагента, проходящего через него и в испаритель. Чем больше холодильная нагрузка, что означает, что количество вещества, хранящегося в морозильной камере, больше и оно находится при более высокой температуре, от него должно отводиться большее количество тепла. В таких случаях дросселирующее устройство позволяет увеличить поток хладагента через него. Когда холодильная нагрузка меньше, это означает, что количество вещества меньше и оно находится при более низкой температуре, от него должно отводиться меньшее количество тепла. В таких случаях дроссельный клапан пропускает через себя меньший поток хладагента.
Типы дроссельных устройств
Некоторые из наиболее часто используемых типов дроссельных клапанов:
Капиллярная трубка
Постоянный давление или автоматический клапан Throttling
Термостатический клапан
7- 67 9000 3
.


1 Формульный метод
Конструкция проста и надежна. Для регулировки расходных показателей теплоносителя, достаточно смонтировать нужное число шайб и закрепить их гайкой. Поскольку установка шайбы производится на подающем трубопроводе, в тепловом колодце или на элеваторном узле потребителя, такие устройства устанавливают исключительно летом, во время ремонта тепловых сетей, после дренажа воды из внутридомовых систем отопления.
0 м. вод. ст.
0 м.в.ст, что больше минимального порога для шайбы – 6.0 м.в.ст.





