Руководство по установке
ИнформацияA.P.S. 1500Руководство по установке
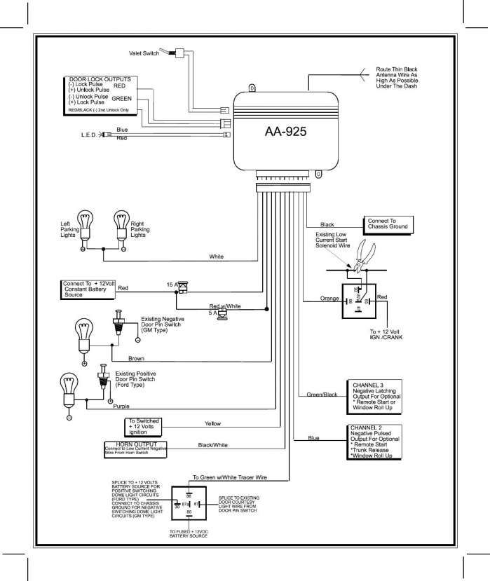
Основной 13-контактный разъем
| Провод | Куда подсоединяется |
|---|---|
| КРАСНЫЙ | К положительной клемме аккумулятора (+12В) |
| ЧЕРНЫЙ | К «земле» |
| ОРАНЖЕВЫЙ/БЕЛЫЙ | К дополнительному Н.З. реле блокировки стартера (или зажигания) (-) |
| СИНИЙ | Отрицательный выход 2-го канала (к дополнительному реле отпирания замка багажника или к дополнительным аксессуарам) |
| СЕРЫЙ | К светодиодному индикатору СИД (-) |
| ЖЕЛТЫЙ | К + 12В на замке зажигания |
| БЕЛЫЙ/ЧЕРНЫЙ | К сирене (+) |
| 2 БЕЛЫХ ПРОВОДА | К цепям управления указателями поворота (+) |
| КРАСНЫЙ/БЕЛЫЙ | К постоянному источнику питания +12В |
| ЗЕЛЕНЫЙ | К отрицательному триггеру капота и/или багажника |
| КОРИЧНЕВЫЙ | К отрицательному триггеру двери |
| ФИОЛЕТОВЫЙ | К положительному триггеру двери |
| ЧЕРНЫЙ/КРАСНЫЙ | К переключателю Valet (+) |
6-контактный разъем для подсоединения замков дверей
| Провод | Функция |
|---|---|
| КОРИЧНЕВЫЙ/СИНИЙ | Импульс запирания, Н. З. контакт реле |
| ЗЕЛЕНЫЙ/ЖЕЛТЫЙ | Общий провод запирания |
| ЖЕЛТЫЙ | Импульс запирания, Н.Р. контакт реле |
| ЗЕЛЕНЫЙ/СИНИЙ | Импульс отпирания, Н.З. контакт реле |
| ЧЕРНЫЙ/ЖЕЛТЫЙ | Общий провод отпирания |
| КРАСНЫЙ/СИНИЙ | Импульс отпирания, Н.Р. контакт реле |
Схема подсоединения дополнительного Н.З. реле блокировки двигателя
Схема подсоединения электрического замка багажника к выходу 2-го канала системы
Схема подсоединения сигнализации к цепи внутреннего освещения салона автомобиля (-)
Схема подсоединения к цепи внутреннего освещения салона автомобиля(+)
Расположение контактов (проводов) в разъеме главного блока сигнализации A.P.S. 1500 для подключения датчика удара (слева направо)
| 1 контакт | 2 контакт | 3 контакт | 4 контакт |
|---|---|---|---|
| Зона предупреждения | Основная зона | +12В | «земля» при включенном режиме охраны |
Рекомендации по установке противоугонной системы A.
P.S. 1500 на автомобили компании ВАЗ- Рекомендуемая схема подключения КОРИЧНЕВОГО провода системы («отрицательный триггер двери») к проводке автомобилей ВАЗ семейства 2109, 2123, оснащенных встроенными иммобилайзерами АПС-4 или АПС-6:
- Рекомендуемая схема подключения КОРИЧНЕВОГО провода («отрицательный триггер двери») противоугонной системы к проводке автомобилей ВАЗ семейств 2110 и 2115, оснащенных иммобилайзерами АПС-4:
- Рекомендуемая схема подключения ТЕМНО-ЗЕЛЕНОГО провода сигнализации («отрицательный триггер капота (или багажника)») к подкапотной лампе автомобилей ВАЗ семейств 2109, 2115, 2123 или лампе освещения багажника автомобилей ВАЗ семейства 2115:
Подсоединение замков дверей автомобиля к автосигнализации
3-ПРОВОДНАЯ ЦЕПЬ ЦЕНТРАЛЬНОГО ЗАМКА. УПРАВЛЯЕМАЯ ОТРИЦАТЕЛЬНЫМ ИМПУЛЬСОМ
В автомобилях с такими цепями КОРИЧНЕВЫЙ/СИНИЙ и ЗЕЛЕНЫЙ/СИНИЙ провода не используются.
ЧЕРНЫЙ/ЖЕЛТЫЙ и ЗЕЛЕНЫЙ/ЖЕЛТЫЙ провода должны подсоединяться на «землю».

Подсоедините ЖЕЛТЫЙ провод (отрицательный импульс запирания) к отрицательному проводу запирания дверей автомобиля.
Подсоедините КРАСНЫЙ/СИНИЙ провод (отрицательный импульс отпирания) к отрицательному проводу отпирания дверей автомобиля.
3-ПРОВОДНАЯ ЦЕПЬ ЦЕНТРАЛЬНОГО ЗАМКА, УПРАВЛЯЕМАЯ ПОЛОЖИТЕЛЬНЫМ ИМПУЛЬСОМ
В автомобилях с такими цепями КОРИЧНЕВЫЙ/СИНИЙ и ЗЕЛЕНЫЙ/СИНИЙ провода не используются.
ЧЕРНЫЙ/ЖЕЛТЫЙ и ЗЕЛЕНЫЙ/ЖЕЛТЫЙ провода должны подсоединяться к +12В постоянного тока через предохранитель.
Подсоедините ЖЕЛТЫЙ провод (положительный импульс запирания) к положительному проводу запирания дверей автомобиля.
Подсоедините КРАСНЫЙ/СИНИЙ провод (положительный импульс отпирания) к положительному проводу отпирания дверей автомобиля.
5-ПРОВОДНАЯ ЦЕПЬ ЦЕНТРАЛЬНОГО ЗАМКА С ОБРАТНОЙ ПОЛЯРНОСТЬЮ
В автомобилях с такими цепями необходимо найти штатные провода, идущие от главного выключателя замков дверей, расположенного рядом с водителем, к выключателям замков на дверях пассажиров, а затем к электроприводам замков.

Перережьте штатный провод запирания и подсоедините ЗЕЛЕНЫЙ/ЖЕЛТЫЙ провод к той части провода, которая идет от выключателя на двери пассажира или от электропривода и подсоедините КОРИЧНЕВЫЙ/СИНИЙ провод к другой части провода, которая идет от главного выключателя.
Перережьте штатный провод отпирания и подсоедините ЧЕРНЫЙ/ЖЕЛТЫЙ провод к той части провода, которая идет от выключателя на двери пассажира или от электропривода и подсоедините ЗЕЛЕНЫЙ/СИНИЙ провод к другой части обрезанного провода, которая идет от главного выключателя.
КРАСНЫЙ/СИНИЙ и ЖЕЛТЫЙ провода должны быть подсоединены к +12В постоянного тока через предохранитель.
Установка дополнительных электроприводов
Если автомобиль не оборудован центральным замком или электроприводами замков дверей, Вы можете установить дополнительные электроприводы и подсоединить их к системе следующим образом:
Подсоедините КОРИЧНЕВЫЙ/СИНИЙ и ЗЕЛЕНЫЙ/СИНИЙ провода к «земле».
Подсоедините ЖЕЛТЫЙ и КРАСНЫЙ/СИНИЙ провода к +12 постоянного тока через предохранитель.

Подсоедините ЧЕРНЫЙ/ЖЕЛТЫЙ провод к СИНЕМУ проводу отпирания электропривода.
Подсоедините ЗЕЛЕНЫЙ/ЖЕЛТЫЙ провод к ЗЕЛЕНОМУ проводу запирания электропривода.
Внимание! Часть систем имеет другое конструктивное исполнение. Схема подключения сигнализации для этого варианта приведена ниже:
ИнформацияA.P.S. 1500Руководство по установке
Aps 2300 схема подключения — Автомобильный портал AutoMotoGid
Содержание
- Описание к файлу:
- Технические характеристики APS 2300 и APS 2600
- Возможные неисправности и способы решения проблем
- Инструкции по использованию системы
- Самостоятельное подключение сигнализации
- Видео-обзоры автомобильных систем оповещения APS 2300 и APS 2600
- Позитивные и негативные отзывы владельцев APS 2300 и APS 2600
- APS 2600 – хороший вариант защиты для бюджетных автомобилей
Здесь находится pdf файл инструкции на русском языке для устройства: автосигнализация APS 2300.
Описание к файлу:
Тип устройства: автосигнализация
Фирма производитель: APS
Модель: APS 2300
Инструкция на русском языке
Формат файла: pdf, размер: 1,19 MB
Для ознакомления с инструкцией необходимо нажать на ссылку «ЗАГРУЗИТЬ», чтобы скачать pdf файл. Если есть кнопка «ПРОСМОТР», то можно просто посмотреть документ онлайн.
Для удобства, Вы можете сохранить данную страницу с файлом руководства по эксплуатации в свой список «избранное» прямо на сайте (доступно для зарегистрированных пользователей).
Сигнализации APS заслужили признание потребителя благодаря удачному сочетанию доступной стоимости и высокого качества своей продукции. Сегодня рассмотрим односторонние системы APS 2300 и APS 2600, которые являются одним из самых рациональных вариантов автозащиты для автомобилей бюджетного класса.
Технические характеристики APS 2300 и APS 2600
Автомобильные системы оповещения APS 2300 и APS 2600 выпускаются под брендовым названием Sheriff.
Они отличаются стабильной работой и хорошей эффективностью в городском режиме. Что важно для жителей северных регионов, автосигнализация aps 2300 и другие модели из этой линейки, хорошо зарекомендовали себя в сложных погодных условиях, включая сильные морозы и сырость.
APS 2300 и APS 2600 – сигнализации из одного модельного ряда. Они имеют ряд общих характеристик, которые включают:
- передачу сигнала при помощи динамического кода;
- управление двумя программируемыми брелоками;
- датчик удара 2-х уровней;
- блокировку стартера при помощи реле;
- функцию «Антиограбление»;
- усовершенствованный режим «Паника»;
- бесшумную установку охраны;
- аварийное отключение и программирование кнопкой Валет;
- управление замками дверей и указателями поворотов;
- управляемый канал для подключения дополнительного оборудования;
- снятие с сигнализации в два этапа и другое.
От своей предшественницы 2300, сигнализация 2600 отличается наличием нескольких дополнительных функций и другим дизайном брелока, который имеет эргономичную форму и похож на маленький бумеранг.
Автозащита предоставляет своему владельцу расширенные возможности для защиты и комфорта, оставаясь такой же простой и надежной, как все модели из данного ряда.
Подробней отличия автосигнализаций aps 2600 и 2300 описаны в таблице:
| APS2300 | APS 2600 | |
| Стоимость | снята с производства | 33 дол. |
| Динамический код | + | + |
| Блокировка двигателя | Аналоговое реле | Аналоговое и встроенное реле |
| Память срабатываний | — | + |
| Силовые каналы | 1 | 2 |
| Датчик удара | Магниторезонансный | пьезоэлектрический |
- Стоимость. Цена оборудования зависит от наличия в комплекте сирены, а также от места реализации.

- Динамический код. Защищает сигнализацию от сканирования и перехвата кода. При каждом нажатии брелока система меняет кодировку, и злоумышленники не смогут воспользоваться перехваченным сигналом еще раз.
- Блокировка двигателя. Если угонщики обезвредили звуковую сигнализацию и проникли внутрь автомобиля, завести двигатель помешает блокировка агрегата при помощи реле.
- Память срабатываний. В случае нарушений одной или нескольких зон охраны, водитель сможет узнать, где именно произошло срабатывание, и выяснить его возможную причину.
- Силовые каналы. Управляемые выходы дают возможность подключить дополнительные аксессуары, например, доводчики стекол или пейджер.
- Датчик удара. Главный датчик автомобиля, который реагирует на толчки и вибрацию кузова автомобиля. Он передает сигнал тревоги на процессор системы, а тот, в свою очередь включает сирену.
Возможные неисправности и способы решения проблем
| Неисправность | Не срабатывает сирена при ударе по машине |
| Причины | Не отрегулирован или неправильно установлен датчик удара. |
Отключен датчик в настройках сигнализации.
Отсутствует соединение датчика и центрального блока.
2) Проверить оборудование на предмет обрыва проводки.
3) Перенастроить систему согласно инструкции автосигнализации aps 2300.
Окислившаяся мембрана внутри устройства.
Влага внутри сирены.
2) Если испортилась мембрана внутри сирены, лучше заменить ее новой. В качестве временного средства, можно обработать внутренность устройства проникающей смазкой типа WD-40.
3) Попавшую в воду сирену необходимо отсоединить и просушить в теплом помещении.
Контакты смазать.
Если данные советы не помогли решить проблему, и неисправности по-прежнему присутствуют, необходимо обратиться в сервисный центр, в котором вам предоставят квалифицированную помощь.
Инструкции по использованию системы
Перед использованием автомобильной сигнализации aps 2600 и aps 2300, водителю транспортного средства необходимо внимательно ознакомиться с инструкцией по эксплуатации оборудования. В электронном варианте это можно сделать по следующим ссылкам:
Инструкция aps 2300
Инструкция aps 2600
Самостоятельное подключение сигнализации
Автосигнализация Шериф aps 2600, так же как и все остальные модели данной линейки, известна своим простым подключением, которое можно осуществить при помощи предоставленных производителем схем.
Видео-обзоры автомобильных систем оповещения APS 2300 и APS 2600
Из которых можно почерпнуть дополнительную информацию, смотрите ниже:
Видео-обзор aps 2300
youtube.com/embed/uSLDx0DlQRM?ecver=1″>Видео-обзор aps2600
Позитивные и негативные отзывы владельцев APS 2300 и APS 2600
Цитаты взяты со следующих сайтов: ugonavto.net, alarmspec.ru, gtauto.ru, kiarioclub.ru, kiarioclub.ru.

Вот недавно не мог снять с охраны, провозился 2 часа с ней, чтоб найти эту кнопку, а потом оказалось, что и она не работает. Сирена тоже служить отказалась. Мой вывод – нормальная сигнализация, но недолговечная. У меня 3 года отработала и полетела.Дальность приема вообще никакая. Что я только с ней ни делал, и антенну удлинял и блок переставил в другое место – ничего не помогает.
Не больше 2-3-х метров ловит, и все. Да и так, по функциям слабоватая система.
APS 2600 – хороший вариант защиты для бюджетных автомобилей
Если сравнивать две описанные сигнализации, то выбор в пользу APS 2600 очевиден. При тех же базовых функциях, эта сигнализация имеет более широкий функциональный диапазон и стабильную работу. Она также может похвастаться более современным и привлекательным дизайном брелоков, где снятие и установка охраны производится отдельными кнопками.
Производитель устранил мелкие недостатки, характерные для первых моделей серии, и дополнил ее несколькими возможностями. Так, в APS 2600 присутствуют разъемы для подключения внешних датчиков удара и объема. Эта функция обеспечивает дополнительную защиту автомобиля и эффективно противостоит попыткам взлома или угона. Также автозащита имеет встроенное реле блокировки двигателя, что еще больше уменьшает шансы злоумышленников на успех. Необходимые функции комфорта можно реализовать благодаря двум дополнительным управляемым каналам.
Несмотря на все эти преимущества, владельцам автомобилей следует знать, что APS 2600 – довольно простая система охраны и для серьезной защиты от угона нужно установить дополнительные механические устройства.
Как использовать наш сайт инструкций OnlineManuals.ru
Наша цель состоит в том, чтобы предоставить вам быстрый доступ к содержанию инструкции для автосигнализации APS 2300. С помощью онлайн просмотра, Вы можете быстро просмотреть содержимое инструкции и найти решение проблемы с автосигнализации APS 2300.
Для Вашего удобства
Если листать руководство пользователя автосигнализации APS 2300 прямо на сайте, не очень удобно для Вас, есть два возможных решения:
• Просмотр в полноэкранном режиме – легко просмотреть руководство пользователя (без загрузки его на свой компьютер), Вы можете использовать режим полноэкранного просмотра. Для просмотра инструкции пользователя автосигнализации APS 2300 на полном экране, используйте кнопку «Открыть в Pdf-viewer».
• Загрузка на компьютер – Вы можете также скачать Инструкция автосигнализации APS 2300 на свой компьютер и сохранить его в файлах.
Многие люди предпочитают читать документы не на экране, а в печатной версии. Возможность печати руководства пользователя также была предусмотрена на нашем сайте, и вы можете использовать ее, нажав на иконку «печать» в Pdf-viewer. Нет необходимости печатать все руководство автосигнализации APS 2300, можно выбрать только нужные страницы инструкции.
Сигнализация апс 1500 инструкция – АвтоТоп
Автомобильная сигнализация APS 1550. Технические характеристики
Одной из наиболее простых и популярных систем является автосигнализация aps 1550 от производителя Saturn Marketing Ltd. Она отличается относительно невысокой стоимостью (около 25-30 долларов) и дает надежную защиту от угона.
Функциональное наполнение этой сигнализации включает оптимальный набор охранных, противоугонных и сервисных функций. Он обеспечивает:
- Дистанционное управление.
Закрывание и открывание дверей происходит при помощи пульта в виде брелока. Передатчик оснащен динамическим кодом, который изменяется каждый раз при нажатии кнопки блокировки. Эта система надежно защищает от попытки расшифровать код сигнализации, используя приспособление под названием «код-граббер». - Одностороннюю связь. В случае срабатывания датчиков, включиться только звуковой сигнал, оповещение на брелок или мобильный телефон не предусмотрено.
- Самостоятельный выбор настроек. Перепрограммирование и аварийное снятие с охраны обеспечивается специальной кнопкой Valet.
- Режим «паника». Дает возможность включить звук сирены и световой сигнал с пульта. Это необходимо в тех случаях, когда водитель на может найти свой автомобиль, например, на парковке, или когда появляется необходимость привлечь внимание к машине.
- Бесшумную установку и снятие охраны. По желанию владельца автосигнализация 1550 апс может быть включена без какого-либо звука.
- Наличие светодиодного индикатора состояния — (СИД).
Удостовериться в том, что сигнализация работает, водитель может с помощью специального светового маячка на лобовом стекле.
Этих основных функций вполне достаточно для того, чтоб автомобиль был защищен от взлома, непрофессионального угона и вандализма. Поэтому многие водители предпочитают не переплачивать за более «навороченные» модели, и устанавливают автомобильные сигнализации aps 1550 на свои машины.
Система также дает возможность установки индивидуальных настроек. Разработчиками предусмотрен ряд программируемых функций, таких как отключение сигнала в два этапа, автоматическое включение охраны, защита от ложных срабатываний, и другое.
Более подробно о дополнительных функциях можно узнать из инструкции к автосигнализации aps 1550 (инструкция внизу статьи) , где подробно описана каждая возможность и способ ее настройки.
Наиболее частые поломки Sheriff APS 2400
1. Некорректная работа датчика удара. Прибор может быть слишком чувствительным или, наоборот, плохо реагировать на контакт Возможные причины поломки:
- Неправильно настроен датчик удара
- Бракованный прибор
Решение проблемы: регулировка датчика удара производится таким образом: при включенном зажигании нажимается сервисная кнопка Валет 5 раз подряд.
После чего зажигание включают, и кнопками 2 и 3 настраивают чувствительность сенсора, ударяя с различной силой по кузову или колесам автомобиля.
2. Уменьшение радиуса приема (вплоть до нескольких метров) Возможные причины поломки:
- Неправильно установлен центральный блок сигнализации
- Пыль внутри брелока
- Сигнал теряется из-за помех.
Решение проблемы: центральный модуль необходимо установить таким образом, чтоб он беспрепятственно ловил сигнал с пульта. Иногда старые автосигнализации aps 1500 не могут включить охрану из-за пыли внутри пульта. В таком случае его необходимо разобрать и почистить мягкой щеточкой.
Комплектация охранной системы. От чего зависит цена
Набор автомобильной сигнализации aps 1550 включает в себя следующие элементы:
- 2 брелока-передатчика
- Блок управления
- Колокол звукового сигнала
- Датчик удара
- Индикатор режима работы сигнализации
- Комплект проводов и реле для подключения
- Инструкция автосигнализации aps 1550
Производитель автосигнализации в данный момент не выпускает модель aps 1550.
Вместо нее в продаже есть несколько других комплектов под названиями Sheriff APS или Alligator APS, которые являются практически полными аналогами данной односторонней сигнализации.
Средняя стоимость подобной охранной системы в магазинах составляет около 30 долларов. Некоторые комплектации поставляются без колокола сигнализации, что удешевляет набор примерно до 25 долларов.
Стоимость охранной системы и что входит в комплект
Сигнализация APS 1500 поставляется в комплекте с сиреной, тогда как Шериф обычно не комплектуется колоколом сигнализации. В остальном, комплектация оборудования одинаковая.
В набор входит:
- Центральный блок управления с антенной
- Датчик удара
- Светодиодный маячок
- Кнопка сервисного управления Валет
- 2 брелока с изменяющимся кодом сигнала
- Инструкция, к которой прилагается схема подключения автосигнализации
- Набор крепежных деталей для подключения
APS 1500 в данный момент не выпускается, поэтому приобрести можно только бывшее в употреблении оборудование.
Автосигнализация апс 2400 стоит около 25-30 долларов. Купить ее можно как в магазинах, так и в сети Интернет, где можно заказать автозащиту за 22-23 доллара.
Достоинства и недостатки APS 1500
Недорогая, но хорошо зарекомендовавшая себя модель, имеет положительные стороны и некоторые недостатки. Основные из них приведены в следующей таблице:
| Достоинства | Недостатки |
| Доступная цена. Сигнализации типа APS 1500 стоят относительно недорого и выполняют все основные функции защиты. | Одностороння связь. Сигнал о том, что автомобиль пытаются взломать, на пульт не поступает. |
| Легкий монтаж комплекта. Автосигнализация aps 1550 имеет простую схему подключения и установить ее на свой автомобиль для большинства водителей не является проблемой. | Минимальный набор функций. Системы с более широким функционалом оснащены блокировкой двигателя, автоматическим запуском с помощью брелока, возможностью управления стеклоподъемниками и др. У сигнализации APS 1500 эти функции отсутствуют. |
| Универсальность. Подключение автосигнализации aps 1550 возможно на все автомобили, независимо от вида используемого топлива и года выпуска авто. | Нестабильное качество деталей. В процессе эксплуатации некоторые элементы сигнализации могут давать сбои. Это касается, прежде всего, блока управления, который со временем начинает работать некорректно и проводки, которая имеет плохую изоляцию |
| Возможность выбора подходящего режима с помощью кнопки Valet. Несмотря на скромный набор функций, водитель может подобрать удобный для себя режим | Излишняя чувствительность. У модели APS 1500 очень низкий порог чувствительности и она нередко дает ложные сигналы. |
| Маленькое расстояние приема. Брелок плохо «ловит» сигнал уже на расстоянии до 50 метров. |
Преимущества и недостатки сигнализаций APS
Как и любая друга охранная система, APS имеет свои положительные и отрицательные стороны.
Основные из них касаются обеих рассматриваемых моделей, которые имеют похожий набор функций и качество исполнения деталей.
| Преимущества | Недостатки |
| Доступная стоимость при хорошем качестве. Приобрести сигнализацию APS по карману любому водителю, а надежность ее работы проверена годами. | Односторонняя связь. Отсутствие сигнала на брелок часто становится решающим фактором при выборе сигнализации. Связь без отклика применима только в том случае, если машина находится в непосредственной близости от ее владельца |
| Возможность индивидуальных настроек. Несмотря на узкий функционал, владелец сигнализации может подобрать оптимально удобный для себя режим и воспользоваться дополнительными программируемыми функциями. | Отсутствие автозапуска. Такая практичная функция как автозапуск двигателя является обязательной для многих водителей. Большинство современных сигнализаций имеют эту функцию, что, безусловно, сказывается на стоимости комплекта. |
| Легкость в управлении. Простой кнопочный брелок и небольшое количество настроек делают использование APS 1500 и Sheriff 2400 простым и понятным для каждого. | Кнопочный брелок. Брелок к автосигнализации aps 1500 имеет всего 2 кнопки управления и является крайне простым. То же самое можно сказать и о пульте APS 2400. Жидкокристаллический экран является гораздо более информативным и удобным. |
| Возможность самостоятельной установки. В комплекте есть подробная схема подключения автосигнализации, которая позволяет произвести монтаж самостоятельно даже непрофессиональному электрику. | Маленький радиус приема. В рассматриваемых моделях зона действия сигнализации не превышает 50-ти метров, чего часто бывает недостаточно для комфортного пользования системой. |
| Универсальность. Одностороннюю сигнализацию можно установить на любое авто, независимо от марки года выпуска и системы подачи топлива. | Плохая работа при отрицательных температурах. Сбои в работе системы в сильный мороз наблюдаются практически на всех сигнализациях марки APS |
Наиболее частые поломки APS 1500 и способы их устранения
В соответствующей ценовой категории сложно найти что-то более надежное и долговечное, чем сигнализация APS 1500. Но все же в работе системы после некоторого времени эксплуатации наблюдаются сбои.
Рассмотрим самые распространенные из них и попытаемся избавиться от этих неисправностей.
1. Сигнализация не реагирует на брелок Возможные причины неисправности:
- батарейки отслужили свой срок
- источник питания нуждается в замене
- произошла ресинхронизация между передатчиком на автомобиле и приемником на пульте
Способы решения проблемы:
Отслужившие свой срок элементы питания подлежат замене. Если же дело в ресинхронизации, то вернуть взаимодействие на прежний уровень можно с помощью кнопки Valet. Для того чтоб правильно это сделать необходимо внимательно изучить инструкцию.
2. Сигнализация периодически не срабатывает Возможные причины неисправности:
- плохое соединение проводов в штекерах
- тонкие провода и слабая изоляция
Способы решения проблемы: Неисправные штекера и провода, изоляция на которых разрушилась заменить новыми.
3. Сбои в работе программного обеспечения. Некорректная работа блока управления проявляется в том, что система начинает «глючить», срабатывать без причины, не включать охранный режим, внезапно блокировать двигатель.
Возможные причины неисправности:
- бракованная сигнализация
- нарушены контакты модуля управления
- нарушена схема подключения автосигнализации aps 1550 при установке
Способы решения проблемы: Если при внешнем осмотре на модуле не обнаружено окислившихся контактов и следов влаги, следует отнести его в ремонт. Только специалисты могут «перепрошить» устройство, сбросив все его настройки.
Неисправности, характерные для сигнализации APS 1500
1.
Сигнализация не отвечает на сигналы брелока Возможные причины поломки:
- Разрядились батарейки в пульте управления
- Утрачена синхронизация с центральным блоком
- Неисправна антенна приема
- Сигнал теряется из-за помех.
Решение проблемы: севшие батарейки следует заменить. Если причина в антенне, нужно обратиться в сервисный центр, где ее могут заменить новой. Если причина в сильных частотных помехах, рекомендуется перегнать авто в другое место и по возможности избегать подобных контактов. Как восстановить утерянную синхронизацию, поэтапно описано в инструкции.
2. Сирена не срабатывает Возможные причины неисправности автосигнализации aps 1500:
- Плохой контакт колокола
- Неисправная сирена
Решение проблемы: штатную сирену легко проверить, подключив ее напрямую к аккумуляторной батарее. Если звука нет, значит, она неисправна. Если дело в окислившихся или отсоединившихся контактах, необходимо их зачистить и подсоединить заново.
Совместимость с автомобилями марки ВАЗ
Устанавливать АПС 1550 можно на все без исключения автомобили этого производителя. Сигнализация отлично подходит как для стареньких Жигулей, так и для современных моделей Лада, оснащенных инжекторным впрыском и компьютерной системой управления. Хорошо зарекомендовала себя система от APS на автомобилях серии ВАЗ 2110. Одностороння сигнализация выполняет все необходимые функции и устанавливается на «Десятки» без проблем.
Полезный совет: если вы устанавливаете сигнализацию на место старой, убедитесь в хорошем состоянии проводки. После нескольких лет эксплуатации она может потерять свои качества. При необходимости замените испорченные провода новыми.
Отзывы о работе сигнализации
Сигнализация от APS хорошо подходит как к старым Жигулям, так и к свежим иномаркам, ее стоимость невысока, а схемы подключений автосигнализаций aps 1550 понятны и просты. Эти факторы влияют на то, что владельцев автомобилей с такой противоугонной системой в нашей стране достаточно много.
Тем, кто планирует установить на свою машину сигнализацию такого типа, будет полезно ознакомиться с отзывами потребителей об этой системе.
Доволен, пока работает! Устанавливал все своими руками. Все работает. Датчик удара установил вертикально, работает нормально.
Дешево и сердито. Самая обычная сигналка, есть самое необходимое, пульт с экраном, хотя он лопнул после 2-3 падения, так что рекомендую сразу одевать его в чехол. Не знаю, кто там ее ставил сам. Я лично обращался к специалистам. Может поэтому и работает нормально.
Может сигнализация и хорошая, но я это не ощутил. Или мне установили не оригинал, или неправильно подключили. Глючит. Интерфейс и алгоритм настроек неудобный. При желании отключить (обесточить) всю систему полностью и надолго нет возможности, или не прописано доступно
купил автомобиль с уже установленной сигнализацией АПС 1500. Через год нормальной работы резко перестала слушаться пульта.
На станции сказали, что провода все сгнили, лучше купить что-то подороже и поставить новое.
Бюджетная односторонняя сигнализация. Ставил сам, схема понятная, стоит уже 2 с половиной года на Авео, брелоки как на картинке, родных батареек хватило на год, поставил новые 3шт. Функций, конечно, немного, но я сам хотел максимально простой вариант, машина все равно ночью стоит в охраняемом месте. В целом нормальная сигналка за эти деньги.
Нормальная сигналка, поставил на ВАЗ 2108 работает без нареканий. Чтоб аварийка не моргала в настройках убирается эта функция. Брал к ней замки дверей Циклон кажется. Работают тоже норм.
Для своей цены нормально. Я поставил на Ладу 2110 без центральных замков. Только не нравиться датчик удара, то он от проезжающей маршрутки заорет, то от удара по колесу не реагирует.
Не советую ставить это китайское добро! Намучались сначала с установкой (хотя на предыдущей машине установил Пандору без проблем).
Потом тяжело очень было настроить систему. Сигнал срабатывал от малейшего прикосновения, а потом вообще без причины. В конце модуль начал глючить, провода поотходили, пришлось все переподключать. Короче, я не доволен, лучше заплатить немного больше и купить нормального производителя.
➤ Автосигнализация APS 1550 – самые необходимых функций
Несмотря на то, что большинство автомобильных сигнализаций опытные угонщики могут «взломать», почти все водители устанавливают на свои автомобили такие противоугонные системы, в надежде снизить риск потери транспортного средства до минимума.
Особенности подключения сигнализации
Как уже говорилось, схема автосигнализаций aps 1550 довольно проста. Справиться с ее подключением может технически подкованный водитель, имеющий начальное понятие об устройстве электрической части автомобиля. Для этого производитель снабжает каждый комплект подробной схемой автосигнализации aps 1550.
При установке важно соблюдать некоторые правила
Правильно расположить элементы системы.
Все детали, провода и соединения должны располагаться вдали от горячих поверхностей и движущихся элементов. Они также должны быть надежно защищены от попадания влаги. Обычно центральный блок ставят за приборной панелью, передатчик сигнала на ветровом стекле, а колокол под капотом.
Производить подключение согласно инструкции. Залог долгой и надежной работы системы – ее правильное подключение. Внимательно изучив схему в инструкции к автосигнализации aps 1550, нужно производить манипуляции в указанной последовательности и строго следовать каждому шагу. Производитель расписывает все максимально доступно и подробно, так что ошибки быть не должно.
Совместимость с автомобилями марки ВАЗ
Устанавливать АПС 1550 можно на все без исключения автомобили этого производителя.
Сигнализация отлично подходит как для стареньких Жигулей, так и для современных моделей Лада, оснащенных инжекторным впрыском и компьютерной системой управления.
Хорошо зарекомендовала себя система от APS на автомобилях серии ВАЗ 2110.
Одностороння сигнализация выполняет все необходимые функции и устанавливается на «Десятки» без проблем.
Полезный совет: если вы устанавливаете сигнализацию на место старой, убедитесь в хорошем состоянии проводки. После нескольких лет эксплуатации она может потерять свои качества. При необходимости замените испорченные провода новыми.
Отзывы о работе сигнализации
Сигнализация от APS хорошо подходит как к старым Жигулям, так и к свежим иномаркам, ее стоимость невысока, а схемы подключений автосигнализаций aps 1550 понятны и просты. Эти факторы влияют на то, что владельцев автомобилей с такой противоугонной системой в нашей стране достаточно много.
Тем, кто планирует установить на свою машину сигнализацию такого типа, будет полезно ознакомиться с отзывами потребителей об этой системе.
Олег:
Доволен, пока работает! Устанавливал все своими руками.
Все работает. Датчик удара установил вертикально, работает нормально.
Игорь:
Дешево и сердито.
Самая обычная сигналка, есть самое необходимое, пульт с экраном, хотя он лопнул после 2-3 падения, так что рекомендую сразу одевать его в чехол. Не знаю, кто там ее ставил сам. Я лично обращался к специалистам. Может поэтому и работает нормально.
Михаил:
Может сигнализация и хорошая, но я это не ощутил. Или мне установили не оригинал, или неправильно подключили.Глючит. Интерфейс и алгоритм настроек неудобный. При желании отключить (обесточить) всю систему полностью и надолго нет возможности, или не прописано доступно
Алексей:
купил автомобиль с уже установленной сигнализацией АПС 1500. Через год нормальной работы резко перестала слушаться пульта. На станции сказали, что провода все сгнили, лучше купить что-то подороже и поставить новое.
Сергей Васильевич:
Бюджетная односторонняя сигнализация. Ставил сам, схема понятная, стоит уже 2 с половиной года на Авео, брелоки как на картинке, родных батареек хватило на год, поставил новые 3шт. Функций, конечно, немного, но я сам хотел максимально простой вариант, машина все равно ночью стоит в охраняемом месте.
В целом нормальная сигналка за эти деньги.
Сергей:
Нормальная сигналка, поставил на ВАЗ 2108 работает без нареканий. Чтоб аварийка не моргала в настройках убирается эта функция. Брал к ней замки дверей Циклон кажется. Работают тоже норм.
Владимир К:
Для своей цены нормально. Я поставил на Ладу 2110 без центральных замков. Только не нравиться датчик удара, то он от проезжающей маршрутки заорет, то от удара по колесу не реагирует.
Паша:
Не советую ставить это китайское добро! Намучались сначала с установкой (хотя на предыдущей машине установил Пандору без проблем). Потом тяжело очень было настроить систему.
Сигнал срабатывал от малейшего прикосновения, а потом вообще без причины. В конце модуль начал глючить, провода поотходили, пришлось все переподключать.
Короче, я не доволен, лучше заплатить немного больше и купить нормального производителя.
Взвесим все «за и против»
Какие можно сделать выводы из всей информации? Стоит ли пользоваться сигнализацией APS 1500 или лучше обратить внимание на более дорогостоящие модели, предлагающие широкие функциональные возможности?
Подытожив все вышесказанное, необходимо отметить, что данное устройство предоставляет собой базовый набор всех необходимых функций, обеспечивает достаточный уровень защиты и отличается простотой в установке.
Для многих потребителей неоспоримым преимуществом является и цена комплекта, а также возможность установки практически на любую модель автомобиля.
Автомобильная сигнализация APS 1500 вполне способна удовлетворить стандартные требования автолюбителей, но совершенно не подойдет для любителей технических новинок и многофункциональных «девайсов». В своей ценовой категории она действительно является одной из самых надежных, что гарантирует стабильную популярность этой простой модели.
Подробная инструкция по использованию APS 1500
Инструкция автосигнализации апс 1550 представляет собой полный мануал, в котором подробно описаны все функции данной модели, схема подключения и настройки, а также дополнительные возможности, которые предоставляет производитель.
С помощью инструкции вы сможете:
- Самостоятельно подключить устройство. Схема автосигнализации апс 1550 представлена не только в графическом исполнении, но расписана поэтапно.
- Свободно управлять стандартными функциями сигнализации.
Режим «паника», установка и снятие с охраны, сигнализация при включенном моторе, противоугонная функция и многое другое подробно описаны в инструкции - Программировать систему. С помощью мануала вы сможете по собственному желанию устанавливать те или иные функции APS 1500. Для наглядности в соответствующем разделе приведен пример программирования
Помимо этого, с помощью инструкции можно научиться подключать к системе дополнительное оборудование, которое сделает сигнализацию еще более надежной, удобной и функциональной.
Подробная инструкция по использованию APS 1500
Инструкция автосигнализации апс 1550 представляет собой полный мануал, в котором подробно описаны все функции данной модели, схема подключения и настройки, а также дополнительные возможности, которые предоставляет производитель.
С помощью инструкции вы сможете:
- Самостоятельно подключить устройство. Схема автосигнализации апс 1550 представлена не только в графическом исполнении, но расписана поэтапно.

- Свободно управлять стандартными функциями сигнализации. Режим «паника», установка и снятие с охраны, сигнализация при включенном моторе, противоугонная функция и многое другое подробно описаны в инструкции
- Программировать систему. С помощью мануала вы сможете по собственному желанию устанавливать те или иные функции APS 1500. Для наглядности в соответствующем разделе приведен пример программирования
Помимо этого, с помощью инструкции можно научиться подключать к системе дополнительное оборудование, которое сделает сигнализацию еще более надежной, удобной и функциональной.
Технические характеристики APS 1500 и Sheriff APS 2400. В чем основное различие
Сходство этих двух охранных систем очевидно. Они обе являются односторонними, оснащены двухуровневыми датчиками удара и двумя пультами без дисплея. Обе сигнализации отлично зарекомендовали себя в городских условиях и обеспечивают все минимально необходимые охранные функции.
Основные возможности, которые предоставляют автосигнализации апс 1500 и 2400 это:
- Установка охраны при помощи дистанционного пульта
- Наличие антиугонной системы и режима «паника»
- Возможность беззвучной постановки на охрану и ее снятие
- Защита от считывания сигнала при помощи динамического кода
- Отключение охраны в 2 этапа
- Защита при работающем двигателе
- Задержка установки сигнализации на определенный отрезок времени
- Возможность подключения центральных замков для дистанционного закрывания дверей
Различие данных охранных систем состоит в следующем:
- Автосигнализации sheriff aps 2400 имеет защиту от сканирования, которая не позволяет грабителям считать секретный код при помощи специального устройства
- APS 1500 имеет двухкнопочный брелок, в котором установка и снятие охраны выполняется одной клавишей.
В 2400-й модели есть 3 кнопки, и открытие/закрытие производится раздельно. - APS 2400 обладает функцией энергонезависимой памяти, которая способна запоминать настройки владельца даже при отключенном питании.
АПС 2400 — современная модель с несколькими дополнительными программируемыми каналами. Ее функции более многочисленны и разнообразны, чем у 1500. Владелец данной сигнализации может установить персональный код управления системой, использовать функцию повторной постановки на охрану и дополнительный режим «Комфорт», чего нет у APS 1500.
Описание к файлу:
Тип устройства: автосигнализация
Фирма производитель: APS
Модель: APS 1500
Инструкция на русском языке
Формат файла: pdf, размер: 1,18 MB
Для ознакомления с инструкцией необходимо нажать на ссылку «ЗАГРУЗИТЬ», чтобы скачать pdf файл. Если есть кнопка «ПРОСМОТР», то можно просто посмотреть документ онлайн.
Для удобства, Вы можете сохранить данную страницу с файлом руководства по эксплуатации в свой список «избранное» прямо на сайте (доступно для зарегистрированных пользователей).
Контроллеры светофоров и технологии APS
КОНТРОЛЛЕРЫ ДОРОЖНЫХ СИГНАЛОВ
Управление движением транспортных средств и пешеходов в США осуществляется с помощью светофоров уже более 100 лет. Самые ранние светофоры управлялись вручную, и от полицейского или городского служащего требовалось вручную «переключать» транспортный поток, меняя красную и зеленую панели или огни на переключателе. Поскольку трафик продолжал расти, стало очевидно, что для освобождения полицейских от их обязанностей по управлению дорожным движением необходимы механические / электрические сигнальные контроллеры.
Электрические светофоры используются в США с 1914 года. Впервые электрические светофоры были установлены в Кливленде, штат Огайо, на Эвклид-авеню и 105-й улице (4). Светофор состоял из двух длинных поперечин, красных и зеленых огней и зуммера. Два длинных сигнала означали, что движение на Евклид-авеню разрешено, один длинный сигнал означал, что пришла очередь 105-й улицы. Обратите внимание, что этот сигнал имел как визуальную, так и звуковую составляющую.
С тех пор оборудование для управления светофорами постоянно совершенствовалось. Самые ранние контроллеры сигналов использовали двигатели и шестерни для определения продолжительности индикации сигналов; некоторые из этих контроллеров все еще используются. Технологии и компьютерная эра привели к тому, что сегодня мы имеем микропроцессорное оборудование управления сигналами, сложную, но функциональную систему автоматизированного контроля, установленную на более чем 300 000 перекрестков.
Текущие стандарты контроллеров
Сегодня для контроллеров светофоров используются два стандарта (5, 6). Национальная ассоциация производителей электрооборудования (NEMA) разработала единый стандарт контроллера. Сегодня используются два поколения стандарта NEMA, а именно TS 1 (1976 г.) и TS 2 (1992 г.). TS 2 далее делится на контроллеры Типа 1 и Типа 2. Второй стандарт был разработан Департаментом транспорта Калифорнии (Caltrans) и Департаментом транспорта Нью-Йорка (NYDOT). Первоначальный стандарт был разработан под платформу Тип 170 в 1919 г.
79. Обновленные платформы включают Type 179, Type 170E и Type 2070.
Подробная информация об этих стандартах и функциях контроллера представлена в Приложении A к настоящему документу.
ТЕХНОЛОГИИ СИГНАЛОВ ДЛЯ ДОСТУПНЫХ ПЕШЕХОДОВ (APS)
Сигналы для доступных пешеходов (APS) являются усовершенствованием системы светофоров для предоставления информации о фазе сигнала в аудио-, тактильном и/или вибротактильном форматах для пешехода. Устройства APS, доступные сегодня, бывают четырех основных типов: с креплением на головку, со встроенной кнопкой, только с вибротактильным устройством и с основанием приемника 9.0005
APS, устанавливаемые на головке Pedhead, являются единственным типом, который широко устанавливался в США в течение последних 25 лет. У этого типа есть динамик наверху или внутри головки с звонком, зуммером, писком, кукушкой, речевым сообщением или каким-либо другим тоном только во время фазы ходьбы сигнала. Некоторые модели реагируют на окружающий звук, становясь громче, когда шум уличного движения становится громче, и тише, когда движение тихое.
Обычно они предназначены для того, чтобы их было слышно через улицу, они действуют как маяк и, как следствие, относительно громкие. Производители включают Mallory, Novax, US Traffic и Wilcox. Prisma и Campbell также имеют опциональный дополнительный динамик, установленный на головке, который можно использовать вместе с их встроенным кнопочным устройством 9.0005
APS со встроенными кнопками имеют динамик и вибрирующую поверхность или стрелку на кнопке пешехода. Звук исходит от корпуса пешеходной кнопки, а не от головки. Этот тип был распространен в Европе и Австралии в течение многих лет и может использоваться как в точках активации, так и в точках синхронизации сигналов с фиксированным временем. Постоянный тихий сигнал локатора, повторяющийся раз в секунду, предоставляет слепому человеку информацию о наличии пешеходной кнопки и ее местонахождении. Сигнал локатора должен быть слышен только на расстоянии от 2 до 4 метров (от 6 до 12 футов) от столба или линии здания, в зависимости от того, что меньше.![]()
Интервал ходьбы может обозначаться тем же тоном с более высокой частотой повторения (Panich, Prisma), речевым сообщением (Polara, Campbell, Novax, Prisma) или другими тонами (Campbell, Polara, Novax). Все устройства этого типа реагируют на уровень окружающего звука. Эти сигналы должны быть достаточно громкими, чтобы их можно было услышать только в начале пешеходного перехода, хотя громкость можно увеличить с помощью специальной активации (Polara, Prisma, Campbell). Производители включают Campbell, Georgetown Electric (тональный сигнал локатора, не реагирующий на окружающий звук), Novax (тональный сигнал локатора и вибротактильная стрелка в сочетании с динамиком на головке), Panich, Polara и Prisma.
Только вибротактильные APS обеспечивают только вибрацию на пешеходной кнопке. Стрелка или кнопка вибрируют, когда включен сигнал ХОДЬБА. Он должен быть установлен очень точно рядом с пешеходным переходом, чтобы иметь ценность, и пешеход должен знать, где его искать. Производители включают Campbell и Georgetown Electric.![]()
APS на основе приемника обеспечивают передачу сообщения с помощью инфракрасной или светодиодной технологии от педеода к персональному приемнику. Пешеход сканирует перекресток с помощью приемника, чтобы получить сообщение, передаваемое пешеходом. Эти устройства могут также предоставлять другие типы информации, включая информацию о названии улиц или форме перекрестка. Производители включают Relume и Talking Signs.
В разделе, посвященном устройствам APS, содержится подробная информация о каждом из устройств APS, доступных на момент составления этого отчета. Информация была получена по телефону, электронной почте, Интернету и почтовым контактам с производителями, а также из проекта отчета «Доступные пешеходные сигналы: синтез и руководство по передовой практике » организации «Доступный дизайн для слепых» [www.accessforblind.org]. подготовлено в рамках проекта NCHRP 3-62: *Руководство по сигналам для пешеходов *(7). Также включена матрица, суммирующая функции, предоставляемые каждым устройством.
В данную публикацию включена информация об устройствах APS следующих производителей:
- Campbell Company
- Джорджтаун Электрик, Лтд.
- Мэллори Соналерт
- Корпорация «Новакс Индастриз»
- Консультация Боба Панича
- Полара Инжиниринг
- Призма Техник
- Восстановить
- Говорящие знаки, Inc.
- Транспортная корпорация США
- Уилкокс Продажи
Для получения дополнительной информации о конструкции перекрестка с учетом APS см. справочные материалы и соответствующие веб-сайты.
ВЗАИМОДЕЙСТВИЕ УСТРОЙСТВ APS С ОБОРУДОВАНИЕМ УПРАВЛЕНИЯ СИГНАЛАМИ ДОРОЖНОГО ДВИЖЕНИЯ
Устройства APS работают с существующей логикой контроллера светофоров для предоставления пешеходам желаемой информации. Большинство устройств APS не требуют каких-либо дополнений или действий в шкафу контроллера светофора для установки и эксплуатации. Устройства APS предназначены для работы с зелеными, красными индикаторами, индикацией «ХОДИТЕ» или «НЕ ХОДИТЕ», а также для координации вызовов с помощью кнопки пешехода.
Таким образом, существующая проводка от контроллера светофора до пешеходных светофоров и кнопок сохраняется и не изменяется. Во время установки устройства APS с контроллером светофора ничего не делается. В большинстве случаев единственным способом, которым система управления дорожным движением узнает о наличии устройства APS, является обнаружение проблем с напряжением в устройстве APS монитором конфликтов контроллера.
В большинстве случаев устройство APS управляется указателями пешеходного сигнала (pedhead). Когда электрическая энергия подается на педик для освещения индикации ХОДЬБА, устройство APS также активируется. Все доступные в настоящее время блоки каким-либо образом подключены к пешеходной сигнальной проводке.
Устройства APS, устанавливаемые на голову, издают звук только во время интервала ходьбы. Эти устройства обычно подключаются непосредственно к индикатору ходьбы без каких-либо других функций или проблем.
Устройства APS со встроенными кнопками снабжены дополнительными блоками управления, которые могут быть установлены (в зависимости от производителя и устройства) в пешеходной сигнальной головке (16-дюймовая раскладушка, как правило) или полностью находиться внутри блока кнопки.
По крайней мере, один производитель также предоставляет блоки управления, которые можно установить в шкафу регулировщика вместо pedhead. Некоторые из них предусматривают отдельный корпус, который должен быть установлен на сигнальном столбе. Блоки управления управляют работой звукового сигнала локатора, сообщениями кнопок и другими функциями, доступными на устройствах со встроенными кнопками. Устройства со встроенными кнопками также могут работать на перекрестках с заранее заданным временем без использования кнопок.
Устройства на основе приемника различаются в зависимости от типа сигнала. Некоторые включают в себя блок управления, установленный в pedhead, а другие включают сменную pedhead, которая устанавливается и подключается как обычная pedhead.
Требования к проводке и питанию
Блоки управления для встроенных устройств APS требуют дополнительной проводки, чаще всего от головки к кнопке. Требования к проводке очень похожи для каждой стратегии монтажа. Требования к питанию соответствуют спецификациям NEMA на контроллеры светофоров, головок и кнопок.
Блоки управления APS в pedhead обычно преобразуют 120 В переменного тока в более низкое напряжение (24 В постоянного тока) для кнопки. Конкретные требования к проводке и питанию описаны для каждого устройства APS далее в этом отчете.
Взаимодействие с MMU и мониторами конфликтов
MMU, или монитор конфликтов, выполняет несколько функций, наиболее важной из которых является предотвращение включения двух конфликтующих зеленых индикаторов. Монитор конфликтов на самом деле является монитором напряжения, ищущим несоответствующие напряжения в неподходящих местах или напряжения выше или ниже желаемого уровня. Монитор конфликтов отслеживает несколько компонентов, в том числе клеммы полевой проводки шкафа на наличие напряжения при индикации противоречивых сигналов и напряжение шкафа, чтобы обеспечить поддержание надлежащего рабочего диапазона.
Устройства APS не взаимодействуют напрямую с монитором конфликтов, за исключением того факта, что требования к напряжению и выходные данные от устройств APS будут контролироваться в соответствии со спецификациями системы.
Проблемы с устройствами APS могут возникнуть, когда выходы напряжения превышают пределы монитора текущего конфликта. Когда это происходит, монитор конфликтов переопределяет систему управления сигналом и переводит сигнал в режим вспышки. Другие проблемы возникают, когда добавляется дополнительная проводка от pedhead к кнопке, которая создает отдельную цепь, которая больше не обнаруживается монитором конфликтов. Некоторое обсуждение этой проблемы включено в устранение неполадок, описанное в следующем разделе «Уроки, извлеченные из существующих установок».
Доступные пешеходные сигналы: установка
Проводка
Прежде чем заказывать устройства, следует учитывать необходимость и наличие проводки, поскольку для некоторых устройств и функций требуются дополнительные провода между пешеходной сигнальной головкой, кнопкой и контроллером. Для APS обычно требуется дополнительная плата управления в пешеходной светофоре или в шкафу контроллера.
Следует просмотреть инструкции производителя, так как подключение может быть более сложным, чем ожидалось, из-за дополнительных функций, таких как вибротактильная индикация «ХОДЬБА» (вибрирующая поверхность) и дополнительные сообщения или звуковые сигналы.
Другие потенциальные проблемы с проводкой:
- Может потребоваться провод в дополнение к тому, что поставляется с APS
- Типы проводов могут варьироваться от проводов телефонного типа до многожильных проводов
- APS, для которых требуется четыре провода, возможно, потребуется установить дополнительную проводку на полюсах кнопок.
- Некоторые производители предлагают 2-проводную модель APS, в которой используется существующая проводка от ранее установленных стандартных кнопок. Для этой установки блок управления устанавливается в шкафу контроллера. Подключение этого устройства требует правильного подключения проводов от пешеходных сигнальных головок, особенно там, где два параллельных пешеходных перехода не работают одновременно для обеспечения точных сообщений. Кроме того, замена стандартных кнопок на APS может оказаться не такой простой задачей, как кажется. В некоторых случаях необходимо будет просверлить новые отверстия и установить APS в правильном положении, если предыдущая кнопка была расположена неправильно (например, предыдущая кнопка была расположена под углом к центру перекрестка, а не параллельно пешеходному переходу).

- APS, которые обеспечивают звуковой маячок только с дальней стороны (противоположный конец пешеходного перехода, где была нажата кнопка), может потребовать дополнительной проводки для обеспечения надлежащих сигналов между пешеходным сигналом и контроллером для маяка.
Блоки управления APS
Рисунок 7-2. Техник, устанавливающий плату управления APS в педболе
Как было сказано выше, у АПН часто есть блоки управления, которые должны быть установлены в педхеде или в контроллере светофора. Пример платы управления, установленной в pedhead, показан на рис. 7-2. Как видно на фотографии, техник обнаружил, что эластичный шнур помогал удерживать линзу pedhead, пока он устанавливал и регулировал блок управления APS. Дополнительные фотографии и информацию о блоках управления можно найти в главе 6 в разделе «Вопросы монтажа и подключения».
Контроллеры светофора
Как указывалось ранее, устройства APS работают с контроллерами тока, используемыми в США.
Хотя проблемы с блоком управления неисправностями (MMU), похоже, решены производителями, функционирование перекрестка и устройств следует тщательно проверить после установки.
Кнопки, тактильные стрелки, вибрирующие поверхности и знаки
Высота кнопок
Рисунок 7-3. Эта кнопка может находиться в 42 дюймах от нижней части стойки, но почти в 60 дюймах над площадкой, недоступна для пользователя в инвалидной коляске и вряд ли будет обнаружена слепым человеком.
Рис. 7-4. Мало того, что кнопка находится в кустах и вне досягаемости с тротуара, строительные барьеры были сложены у столба, не позволяя всем пешеходам добраться до кнопок.
Кнопка должна находиться в пределах досягаемости на ровной площадке для использования с инвалидной коляски, и MUTCD рекомендует высоту установки примерно 3,5 фута, но не более 48 дюймов над тротуаром. Это также соответствует диапазонам досягаемости, указанным Proposed PROWAG.
Предлагаемый PROWAG (R404, R406) требует, чтобы рабочие части (кнопки APS) были установлены в пределах заданных диапазонов досягаемости определенного «свободного пространства».
«Свободное пространство» определяется как поверхность с уклоном, соответствующим уклону пешеходного маршрута, и поперечным уклоном не более 2%.
Диапазоны досягаемости в Proposed PROWAG описываются как досягаемость вперед или досягаемость сбоку . Досягаемость вперед или сбоку относится к положению по отношению к ровной поверхности, а также к тому, можно ли приближаться к кнопке прямо (вперед) или необходимо приближаться сбоку. Препятствие или отсутствие препятствия описывает, можно ли тянуть кресло-коляску непосредственно рядом с монтажной поверхностью кнопки или необходимо преодолеть препятствие, такое как стена, основание столба, неровная или грязная поверхность, чтобы достать кнопку из кресла-коляски. . Препятствия не допускаются для прямого вылета, в то время как препятствие до 10 дюймов допускается для бокового вылета.
Для прямого или бокового доступа предлагаемый PROWAG позволяет устанавливать кнопки на высоте от 15 до 48 дюймов над ровной поверхностью.
Места, «удобные» для установщика, могут быть недоступны для всех пешеходов.
Вибрирующие поверхности
Вибротактильная индикация ХОДЬБЫ должна быть обеспечена в течение соответствующего интервала ХОДЬБЫ каждым APS. Вибрирующая поверхность, которая является тактильной стрелкой, будет пригодна для использования только в том случае, если она будет установлена в пределах ширины пешеходного перехода или очень близко к пешеходному переходу, а также к бордюру. Пешеходы должны иметь возможность дождаться перехода, держа руку на вибрирующей поверхности.
При установке двух кнопок APS с вибротактильной индикацией на одном полюсе может потребоваться их изоляция и резиновая прокладка для устранения вибраций, создаваемых другой кнопкой.
Форма и тип монтажной стойки
Рис. 7-5. Удачно расположенный АПС на квадратной опоре.
Рис. 7-6. На этой квадратной стойке необходим монтажный кронштейн или прокладка, чтобы правильно сориентировать стрелу. Без него стрелка указывает на центр перекрестка.
Муниципалитеты в США используют самые разные опоры для крепления головок и кнопок.
Когда тактильная стрелка является частью кнопки и расположена на лицевой стороне встроенного в кнопку устройства, ориентация устройства на опоре определяет, совмещена ли тактильная стрелка с пешеходным переходом. Возможно, потребуется просверлить новое монтажное отверстие для кнопки, чтобы убедиться, что стрелка указывает правильное направление. Слепой человек может попытаться определить направление движения по стрелке. Стрелка должна указывать на угол назначения.
Большинство устройств со встроенными кнопками предназначены для установки на круглые опоры. Для столбов некруглой формы может потребоваться специальный монтажный кронштейн или прокладка для правильной ориентации стрелки.
Расположение и ориентация тактильных стрелок
Перед заказом устройств необходимо определить и указать расположение кнопки и тактильной стрелки (вибрирующей поверхности). Любая корректировка запланированного проекта должна быть тщательно продумана. Если столбы расположены слишком далеко от центра перекрестка, за пределами продолжения линий пешеходного перехода, слепой пешеход может попытаться перейти дорогу за пределами зоны пешеходного перехода.
См. пример неудачно установленного столба на Рисунке 6-14 в Главе 6. Кнопки должны находиться в пределах досягаемости с ровной площадки, в пределах 5 футов от удлиненных линий пешеходного перехода и в пределах 10 футов от бордюра. Спецификации расположения кнопок приведены в Главе 6.
Тактильная стрелка должна быть ориентирована параллельно направлению движения по пешеходному переходу, управляемому кнопкой. Может оказаться полезным встать позади устройства и посмотреть на улицу, чтобы проверить его ориентацию до и после установки. Стрелка должна указывать на место в пределах пешеходного перехода вдоль противоположного бордюра. Стрелки на устройствах некоторых производителей могут быть повернуты или перемещены установщиком. Однако для некоторых устройств направление стрелки указывается при заказе блоков. Расположение столба по отношению к пешеходному переходу может повлиять на направление стрелки.
Рис. 7-7. АПС смещен со стрелкой, указывающей в кусты.
При использовании речевых сообщений для индикации ХОДЬБА или при наличии информационного сообщения кнопки, установщик должен проверить соответствие направления стрелки и речевого сообщения.
Были случайно установлены APS с сообщением об уведомлении о неправильной улице.
Рифленый стержень на рис. 7-7 затрудняет правильное выравнивание. Установщик сказал, что он должен был поставить это так, потому что у него не было прокладок. Спецификации, предоставленные производителю для этого устройства, должны были включать прокладки для обеспечения необходимой регулировки угла.
Деревянные столбы
В местах, где кнопки установлены на деревянных столбах, проводка обычно проходит в кабелепроводе снаружи столба. Монтажный кронштейн, который необходимо заказывать вместе с APS, необходим на некоторых устройствах для подключения кнопки. Другие варианты обсуждаются в главе 6 в разделе «Вопросы монтажа и подключения».
Этикетки и знаки Брайля
Рис. 7-8. В этом месте лицевая панель была установлена задом наперед, шрифт Брайля был смещен, а не поднят, а небольшая бумажная этикетка, предназначенная только для перевода шрифта Брайля, находится снаружи, а не внутри.
Направление лицевой панели и связанной с ней стрелки определяется добавлением выпуклых точек Брайля. Обычно шрифт Брайля просто вбит в металлическую пластину. Печатные названия улиц могут не указываться на APS, поскольку печатные уличные знаки могут быть уже доступны на перекрестке. Как правило, лицевую панель можно перевернуть, чтобы показать стрелку вправо или стрелку влево, и производитель включает печатную этикетку на лицевой панели, чтобы перевести шрифт Брайля для установщиков, чтобы они установили знак в соответствующем месте. Печатная этикетка должна быть установлена на внутренней стороне лицевой панели (обращенной к мачте), а не снаружи (см. рис. 7-8). Если знак Брайля был установлен правильно, точки Брайля будут приподняты на ощупь после установки.
Микрофоны и динамики APS
Расположение микрофона
Некоторые APS требуют установки микрофонов для контроля окружающего звука; это часть функции автоматической настройки звука. Микрофоны измеряют уровень звука для регулировки громкости в месте ожидания и обычно устанавливаются в педикюре или являются частью кнопочного блока.
Если микрофон установлен слишком далеко от перекрестка, он не будет адекватно измерять и регулировать уровни громкости, что приведет к тому, что индикация ХОДЬБА будет слишком тихой, чтобы пешеход мог ее услышать, перекрывая шум уличного движения.
Динамики APS
Динамики для APS могут быть установлены на pedhead или расположены в блоке кнопок. В зависимости от местоположения выступающего необходимо учитывать различные вопросы. Если возможно, устройства APS должны иметь динамики, ориентированные на улицу, а также на тротуар и место ожидания пешеходов. В местах со звуковыми маяками необходим динамик, ориентированный на середину пешеходного перехода. В этой ситуации может потребоваться добавление динамика, установленного на голове; некоторые производители продают дополнительные динамики. Один производитель предоставляет перегородки для лучшего контроля направления звука.
Н-образная рама используется для установки кнопок в некоторых северо-западных штатах. Конструкция рамы затрудняет слышимость звука локатора как с направления приближения, так и с направления пересечения.
Звук из динамиков, установленных на потолке
Если звуковой маяк не требуется, динамики должны быть направлены вниз, в сторону места ожидания пешеходов. Громкоговорители могут быть направлены в центр улицы на пешеходных переходах, где необходим звуковой маяк. Для динамиков, установленных на голове, звук будет распространяться тем дальше, чем ближе к горизонтали диаграмма направленности динамика.
Установка динамиков и микрофонов
Подтверждение расположения и ориентации динамиков
Расположение и ориентация динамиков необходимо проверить в соответствии со спецификациями. Установщики не должны вносить изменения в расположение или ориентацию громкоговорителей без согласования с ответственным инженером-сигнализатором. Плохо расположенные динамики могут привести к:
- Неоднозначной информации о том, какой пешеходный переход имеет интервал ПРОХОЖДЕНИЕ;
- Неспособность слепых пешеходов начать или закончить переход в пределах пешеходного перехода; и
- Выезд слепых пешеходов за пределы пешеходного перехода, возможно, навстречу встречному транспорту.

См. обсуждение и примеры в Главе 6 для получения дополнительной информации о влиянии расположения и ориентации динамика.
Расположение громкоговорителя
Неправильное расположение громкоговорителя может повлиять на способность слабовидящих или слепых пешеходов различить, какой APS звучит.
- Каждый динамик APS на углу всегда должен находиться ближе всего к пешеходному переходу, который он сигнализирует.
- Для APS, устанавливаемого на пешеходной дорожке, динамики не должны автоматически располагаться на пешеходной дорожке, сигнализирующей о том же пешеходном переходе. Ближайший к пешеходному переходу пешеход может сигнализировать о перпендикулярном пешеходном переходе. В этом случае динамики должны быть установлены на помосте для перпендикулярного пешеходного перехода.
Ориентация динамиков
Динамики должны быть отрегулированы таким образом, чтобы сигнал локатора кнопки был слышен пешеходам, приближающимся к углу как со стороны тротуара, так и со стороны улицы.
Однако наиболее важно, чтобы в начале пешеходного перехода можно было услышать сигнал «ХОДИ».
Точная ориентация динамика APS особенно важна в местах со звуковыми маяками. Если динамик или передатчик ориентирован хотя бы на несколько градусов не по отношению к соответствующему пешеходному переходу, пешеходы могут непреднамеренно выехать за пределы пешеходного перехода, возможно, на путь движения транспортных средств.
Громкоговорители, установленные на голове в существующих установках, часто устанавливаются в местах, которые делают сообщения более двусмысленными. Дополнительную информацию о правильном монтаже динамиков pedhead см. в главе 6 в разделе «Микрофоны и динамики APS».
Для устройств со встроенными кнопками динамик находится в корпусе кнопки. Расположение кнопки и ориентация динамика могут иметь решающее значение для того, чтобы услышать индикацию «Ходьба» на пешеходном переходе. Если динамик расположен слишком далеко от пешеходного перехода, слепые пешеходы могут не услышать индикацию «Ходьба».
[ к началу ]
Поставщики беспроводных радиочастот и ресурсы
Веб-сайт RF Wireless World является домом для поставщиков и ресурсов RF и Wireless. На сайте представлены статьи, учебные пособия, поставщики, терминология, исходный код (VHDL, Verilog, MATLAB, Labview), тесты и измерения, калькуляторы, новости, книги, загрузки и многое другое.
Сайт RF Wireless World охватывает ресурсы по различным темам, таким как RF, беспроводная связь, vsat, спутник, радар, оптоволокно, микроволновая печь, wimax, wlan, zigbee, LTE, 5G NR, GSM, GPRS, GPS, WCDMA, UMTS, TDSCDMA, Bluetooth, Lightwave RF, z-wave, Интернет вещей (IoT), M2M, Ethernet и т. д. Эти ресурсы основаны на стандартах IEEE и 3GPP. Он также имеет академический раздел, который охватывает колледжи и университеты по инженерным дисциплинам и дисциплинам MBA.
Статьи о системах на основе IoT
Система обнаружения падения для пожилых людей на основе IoT : В статье рассматривается архитектура системы обнаружения падения для пожилых людей.
В нем упоминаются преимущества или преимущества системы обнаружения падения IoT.
Подробнее➤
См. также другие статьи о системах на основе IoT:
• Система очистки туалетов AirCraft.
• Система измерения удара при столкновении
• Система отслеживания скоропортящихся продуктов и овощей
• Система помощи водителю
• Система умной розничной торговли
• Система мониторинга качества воды
• Система интеллектуальной сети
• Умная система освещения на основе Zigbee
• Умная система парковки на базе Zigbee
• Умная система парковки на базе LoRaWAN.
Беспроводные радиочастотные изделия
Этот раздел статей охватывает статьи о физическом уровне (PHY), уровне MAC, стеке протоколов и сетевой архитектуре на основе WLAN, WiMAX, zigbee, GSM, GPRS, TD-SCDMA, LTE, 5G NR, VSAT, Gigabit Ethernet на основе IEEE/3GPP и т. д. , стандарты.
Он также охватывает статьи, связанные с испытаниями и измерениями, посвященные испытаниям на соответствие, используемым для испытаний устройств на соответствие RF/PHY.
СМ. УКАЗАТЕЛЬ СТАТЕЙ >>.
Физический уровень 5G NR : Обработка физического уровня для канала 5G NR PDSCH и канала 5G NR PUSCH была рассмотрена поэтапно. Это описание физического уровня 5G соответствует спецификациям физического уровня 3GPP. Подробнее➤
Основные сведения о повторителях и типы повторителей : В нем объясняются функции различных типов повторителей, используемых в беспроводных технологиях. Подробнее➤
Основы и типы замираний : В этой статье рассматриваются мелкомасштабные замирания, крупномасштабные замирания, медленные замирания, быстрые замирания и т. д., используемые в беспроводной связи. Подробнее➤
Архитектура сотового телефона 5G : В этой статье рассматривается блок-схема сотового телефона 5G с внутренними модулями 5G. Архитектура сотового телефона. Подробнее➤
Основы помех и типы помех: В этой статье рассматриваются помехи по соседнему каналу, помехи в одном канале,
Электромагнитные помехи, ICI, ISI, световые помехи, звуковые помехи и т.
д.
Подробнее➤
Раздел 5G NR
В этом разделе рассматриваются функции 5G NR (новое радио), нумерология, диапазоны, архитектура, развертывание, стек протоколов (PHY, MAC, RLC, PDCP, RRC) и т. д.
5G NR Краткий справочный указатель >>
• Мини-слот 5G NR
• Часть полосы пропускания 5G NR
• БАЗОВЫЙ НАБОР 5G NR
• Форматы 5G NR DCI
• 5G NR UCI
• Форматы слотов 5G NR
• IE 5G NR RRC
• 5G NR SSB, SS, PBCH
• 5G NR PRACH
• 5G NR PDCCH
• 5G NR PUCCH
• Опорные сигналы 5G NR
• 5G NR m-Sequence
• Золотая последовательность 5G NR
• 5G NR Zadoff Chu Sequence
• Физический уровень 5G NR
• MAC-уровень 5G NR
• Уровень 5G NR RLC
• Уровень PDCP 5G NR
Учебные пособия по беспроводным технологиям
В этом разделе рассматриваются учебные пособия по радиочастотам и беспроводным сетям. Он охватывает учебные пособия по таким темам, как
сотовая связь, WLAN (11ac, 11ad), wimax, bluetooth, zigbee, zwave, LTE, DSP, GSM, GPRS,
GPS, UMTS, CDMA, UWB, RFID, радар, VSAT, спутник, беспроводная сеть, волновод, антенна, фемтосота, тестирование и измерения, IoT и т.
д.
См. ИНДЕКС УЧЕБНЫХ ПОСОБИЙ >>
Учебное пособие по 5G — В этом учебном пособии по 5G также рассматриваются следующие подтемы, посвященные технологии 5G:
Учебник по основам 5G
Диапазоны частот
учебник по миллиметровым волнам
Рамка волны 5G мм
Зондирование канала миллиметровых волн 5G
4G против 5G
Испытательное оборудование 5G
Архитектура сети 5G
Сетевые интерфейсы 5G NR
звучание канала
Типы каналов
5G FDD против TDD
Нарезка сети 5G NR
Что такое 5G NR
Режимы развертывания 5G NR
Что такое 5G ТФ
В этом учебном пособии GSM рассматриваются основы GSM, сетевая архитектура, сетевые элементы, системные спецификации, приложения,
Типы пакетов GSM, структура кадров GSM или иерархия кадров, логические каналы, физические каналы,
Физический уровень GSM или обработка речи, вход в сеть мобильного телефона GSM или настройка вызова или процедура включения питания,
Вызов MO, вызов MT, модуляция VAMOS, AMR, MSK, GMSK, физический уровень, стек протоколов, основы мобильного телефона,
Планирование RF, нисходящая линия связи PS и восходящая линия связи PS.
➤Читать дальше.
LTE Tutorial , описывающий архитектуру системы LTE, включая основы LTE EUTRAN и LTE Evolved Packet Core (EPC). Он предоставляет ссылку на обзор системы LTE, радиоинтерфейс LTE, терминологию LTE, категории LTE UE, структуру кадра LTE, физический уровень LTE, Стек протоколов LTE, каналы LTE (логические, транспортные, физические), пропускная способность LTE, агрегация несущих LTE, Voice Over LTE, расширенный LTE, Поставщики LTE и LTE vs LTE advanced.➤Подробнее.
Радиочастотные технологии Материалы
На этой странице мира беспроводных радиочастот описывается пошаговое проектирование преобразователя частоты на примере повышающего преобразователя частоты 70 МГц в диапазон C.
для микрополосковой платы с использованием дискретных радиочастотных компонентов, а именно. Смесители, гетеродин, MMIC, синтезатор, опорный генератор OCXO,
амортизирующие прокладки. ➤Читать дальше.
➤ Проектирование и разработка радиочастотного приемопередатчика
➤Дизайн радиочастотного фильтра
➤Система VSAT
➤Типы и основы микрополосковых
➤Основы волновода
Секция испытаний и измерений
В этом разделе рассматриваются ресурсы по контролю и измерению, контрольно-измерительное оборудование для тестирования тестируемых устройств на основе
Стандарты WLAN, WiMAX, Zigbee, Bluetooth, GSM, UMTS, LTE.
ИНДЕКС испытаний и измерений >>
➤Система PXI для контрольно-измерительных приборов.
➤ Генерация и анализ сигналов
➤ Измерения физического уровня
➤ Тестирование устройства WiMAX на соответствие
➤ Тест на соответствие Zigbee
➤ Тест на соответствие LTE UE
➤ Тест на соответствие TD-SCDMA
Волоконно-оптические технологии
Волоконно-оптический компонент основы, включая детектор, оптический соединитель, изолятор, циркулятор, переключатели, усилитель,
фильтр, эквалайзер, мультиплексор, разъемы, демультиплексор и т. д. Эти компоненты используются в оптоволоконной связи.
ИНДЕКС оптических компонентов >>
➤Руководство по оптоволоконной связи
➤APS в SDH
➤Основы SONET
➤ Структура кадра SDH
➤ SONET против SDH
Поставщики беспроводных радиочастотных устройств, производители
Сайт RF Wireless World охватывает производителей и поставщиков различных радиочастотных компонентов, систем и подсистем для ярких приложений,
см. ИНДЕКС поставщиков >>.
Поставщики ВЧ-компонентов, включая ВЧ-изолятор, ВЧ-циркулятор, ВЧ-смеситель, ВЧ-усилитель, ВЧ-адаптер, ВЧ-разъем, ВЧ-модулятор, ВЧ-трансивер, PLL, VCO, синтезатор, антенну, осциллятор, делитель мощности, сумматор мощности, фильтр, аттенюатор, диплексер, дуплексер, чип-резистор, чип-конденсатор, чип-индуктор, ответвитель, ЭМС, программное обеспечение RF Design, диэлектрический материал, диод и т. д.
Поставщики радиочастотных компонентов >>
➤Базовая станция LTE
➤ РЧ-циркулятор
➤РЧ-изолятор
➤Кристаллический осциллятор
MATLAB, Labview, Embedded Исходные коды
Раздел исходного кода RF Wireless World охватывает коды, связанные с языками программирования MATLAB, VHDL, VERILOG и LABVIEW.
Эти коды полезны для новичков в этих языках.
СМ. ИНДЕКС ИСТОЧНИКОВ >>
➤ 3–8 код VHDL декодера
➤Скремблер-дескремблер Код MATLAB
➤32-битный код ALU Verilog
➤ T, D, JK, SR коды лабораторного просмотра триггеров
*Общая медицинская информация*
Сделайте эти пять простых вещей, чтобы помочь остановить коронавирус (COVID-19).
СДЕЛАЙТЕ ПЯТЬ
1. РУКИ: Мойте их часто
2. ЛОКОТЬ: кашляйте в него
3. ЛИЦО: не прикасайтесь к нему
4. НОГИ: держитесь на расстоянии более 3 футов (1 м) друг от друга
5. ЧУВСТВУЙТЕ: заболели? Оставайтесь дома
Используйте технологию отслеживания контактов >> , следуйте рекомендациям по социальному дистанцированию >> и установить систему наблюдения за данными >> спасти сотни жизней. Использование концепции телемедицины стало очень популярным в таких стран, как США и Китай, чтобы остановить распространение COVID-19так как это заразное заболевание.
Радиочастотные калькуляторы и преобразователи
Раздел «Калькуляторы и преобразователи» охватывает ВЧ-калькуляторы, беспроводные калькуляторы, а также преобразователи единиц измерения.
Они охватывают беспроводные технологии, такие как GSM, UMTS, LTE, 5G NR и т. д.
СМ. КАЛЬКУЛЯТОРЫ Указатель >>.
➤ Калькулятор пропускной способности 5G NR
➤ 5G NR ARFCN и преобразование частоты
➤ Калькулятор скорости передачи данных LoRa
➤ LTE EARFCN для преобразования частоты
➤ Калькулятор антенны Yagi
➤ Калькулятор времени выборки 5G NR
IoT-Интернет вещей Беспроводные технологии
В разделе, посвященном IoT, рассматриваются беспроводные технологии Интернета вещей, такие как WLAN, WiMAX, Zigbee, Z-wave, UMTS, LTE, GSM, GPRS, THREAD, EnOcean, LoRa, SIGFOX, WHDI, Ethernet,
6LoWPAN, RF4CE, Bluetooth, Bluetooth с низким энергопотреблением (BLE), NFC, RFID, INSTEON, X10, KNX, ANT+, Wavenis, Dash7, HomePlug и другие.





Закрывание и открывание дверей происходит при помощи пульта в виде брелока. Передатчик оснащен динамическим кодом, который изменяется каждый раз при нажатии кнопки блокировки. Эта система надежно защищает от попытки расшифровать код сигнализации, используя приспособление под названием «код-граббер».
У сигнализации APS 1500 эти функции отсутствуют.
Сбои в работе системы в сильный мороз наблюдаются практически на всех сигнализациях марки APS
На станции сказали, что провода все сгнили, лучше купить что-то подороже и поставить новое.
Потом тяжело очень было настроить систему. Сигнал срабатывал от малейшего прикосновения, а потом вообще без причины. В конце модуль начал глючить, провода поотходили, пришлось все переподключать. Короче, я не доволен, лучше заплатить немного больше и купить нормального производителя.
Режим «паника», установка и снятие с охраны, сигнализация при включенном моторе, противоугонная функция и многое другое подробно описаны в инструкции
В 2400-й модели есть 3 кнопки, и открытие/закрытие производится раздельно.