Назначение вариатора на зил 130 — Бесконтактная система зажигания
Бесконтактная система зажигания является конструктивным продолжение контактно-транзисторной системы зажигания. В данной системе зажигания контактный прерыватель заменен бесконтактным датчиком. Бесконтактная система зажигания стандартно устанавливается на ряде моделей отечественных автомобилей, а также может устанавливаться самостоятельно вместо контактной системы зажигания.
Применение бесконтактной системы зажигания позволяет повысить мощность двигателя, снизить расход топлива и выбросы вредных веществ за счет более высокого напряжения разряда (30000В) и соответственно более качественного сгорания топливно-воздушной смеси.
Конструктивно бесконтактная система объединяет ряд элементов, среди которых источник питания, выключатель зажигания, датчик импульсов, транзисторный коммутатор, катушка зажигания, распределитель и конечно свечи зажигания. Распределитель соединен со свечами и катушкой зажигания с помощью проводов высокого напряжения.
В целом устройство бесконтактной системы зажигания аналогично контактной системе зажигания, за исключением датчика импульсов и транзисторного коммутатора.
Датчик импульсов предназначен для создания электрических импульсов низкого напряжения. Различают датчики импульсов следующих типов: Холла, индуктивный и оптический.
Наибольшее применение в бесконтактной системе зажигания нашел датчик импульсов использующий эффект Холла (возникновение поперечного напряжения в пластине проводника с током под действием магнитного поля). Датчик Холла состоит из постоянного магнита, полупроводниковой пластины с микросхемой и стального экрана с прорезями (обтюратора).
Прорезь в стальном экране пропускает магнитное поле и в полупроводниковой пластине возникает напряжение. Стальной экран не пропускает магнитное поле, и напряжение на полупроводниковой пластине не возникает. Чередование прорезей в стальном экране создает импульсы низкого напряжения.
Датчик импульсов конструктивно объединен с распределителем и образуют одно устройство — датчик-распределитель. Датчик-распределитель внешне подобен прерывателю-распределителю и имеет аналогичный привод от коленчатого вала двигателя.
Транзисторный коммутатор служит для прерывания тока в цепи первичной обмотки катушки зажигания в соответствии с сигналами датчика импульсов. Прерывание тока осуществляется за счет отпирания и запирания выходного транзистора.
Принцип работы бесконтактной системы зажигания
При вращении коленчатого вала двигателя датчик-распределитель формирует импульсы напряжения и передает их на транзисторный коммутатор. Коммутатор создает импульсы тока в цепи первичной обмотки катушки зажигания. В момент прерывания тока индуцируется ток высокого напряжения во вторичной обмотке катушки зажигания. Ток высокого напряжения подается на центральный контакт распределителя. В соответствии с порядком работы цилиндров двигателя ток высокого напряжения подается по проводам высокого напряжения на свечи зажигания. Свечи зажигания осуществляют воспламенение топливно-воздушной смеси.
При увеличении оборотов коленчатого вала регулирование угла опережения зажигания осуществляется центробежным регулятором опережения зажигания.
При изменении нагрузки на двигатель регулирование угла опережения зажигания производит вакуумный регулятор опережения зажигания.
provariator.ru
Перемыкаешь вариатор машина зил 130 заводится — Почему нет искры с катушки зажигания и что делать
Содержание статьи
Причины
- Резко снижается интенсивность работы мотора;
- Начинают проявляться проблемы с запуском двигателя;
- Заметное снижение оборотов, а во время холостого хода вообще обрыв работы;
- Ярко выраженное увеличение расхода топлива, которое не возможно не заметить.
- Сигналы тока, предполагаемые для катушки индуктивности не поступают на нее или очень слабый сигнал;
- Топливо не проходит в карбюратор;
- Трамблер не получает ток, который должен приходить к нему от катушки индуктивности;
- Отсутствует искра, также она не проходит между электродами свечи;
- Топливная жидкость не попадает в камеру сгорания;
- Распределитель зажигания пришел в непригодность или сломался.
Проверка и устранение неисправности
Первым делом нужно очень внимательно осмотреть катушку на наличие каких-либо механических повреждений, а также различных пятен, которые могут вызвать потерю высокого напряжения.
Если имеются загрязнения, то их нужно вытереть сухой ветошью. Осмотрите все контакты и провода, они не должны быть влажными и иметь какие-либо повреждения. После этого попробуйте пошевелить высоковольтные провода и завести после этого автомобиль. Если после таких манипуляций машина не завелась, то нужно проводить более глубокую диагностику.

Катушку проверяют таким же методом, как и свечи. Берем провод идущий от нее к трамблеру и подносим его к массе двигателя, после чего запускаем зажигание автомобиля. Если искры не видать, истинная причина остановки автомобиля- катушка индуктивности. Далее нужно проверить ее омметром. Таким образом мы проверим наличие разрыва цепи на первичной и вторичной ее обмотках. Если разрыв отсутствует, то омметр покажет три Ома на первичной и семь тысяч Ом на вторичной обмотках. В том случае, когда данные будут меньше, вам следует заменить катушку зажигания на новую.
В случае когда сила тока гораздо меньше стандарта (он указан для каждого автомобиля отдельно в ПТС) — значит существует разрыв в катушке, который мог появиться в результате короткого замыкания. Очень часто катушка зажигания искрит и таким образом ломается при включенном зажигании и при выключенном двигателе. В результате этого на проводах начинает греться изоляция, которая со временем трескается и осыпается. В момент когда оголенные провода соприкасаются, происходит короткое замыкание.
При подключении новой катушки необходимо быть очень внимательным и аккуратным. Очень важно не перепутать провода. В противном случае, кода провода будут подключены неправильно, это приведет к их нагреву и к короткому замыканию.
Видео «Почему пропала искра с катушки зажигания»
provariator.ru
Какое напряжение на сопротивление вариатор зил 130 — Cистема зажигания двигателя
Строй-Техника.ру
Строительные машины и оборудование, справочник
Далее: Стартер, приборы освещения и сигнализации, контрольные и вспомогательные приборы
Приборы зажигания. Для надежного получения искрового разряда при расстоянии между электродами свечи зажигания 0,5…0,7 мм и давлении сжатой в цилиндре рабочей смеси, достигающем 1,0… 1,2МПа (10… 12 кгс/см2), к электродам должен быть подведен ток напряжением не ниже 10 000… 12 000 В.
У карбюраторных двигателей отечественных автомобилей применяют систему батарейного зажигания.
В систему зажигания входят: катушка зажигания, распределитель, конденсатор, свечи зажигания, выключатель (замок) зажигания и провода. Указанные приборы и детали образуют две электрические цепи — низкого и высокого напряжения.
Действует система зажигания следующим образом. При включенном зажигании и замкнутых контактах прерывателя по цепи низкого напряжения проходит ток от аккумуляторной батареи. Цепь тока низкого напряжения, положительный выводной штырь батареи — зажим тягового реле стартера — выключатель зажигания — зажим ВКБ катушки зажигания — добавочный резистор — зажим ВК — первичная обмотка — зажим Р — подвижной контакт прерывателя — неподвижный контакт — масса — отрицательный выводной штырь батареи.
Когда (при средних и больших частотах вращения двигателя) система зажигания питается от генератора, в соответствующие участки цепей низкого и высокого напряжения вместо батареи входит генератор.
Кроме того, ток самоиндукции, проходя через начинающие размыкаться контакты прерывателя, вызывает искрение между ними и быстрое подгорание контактов.
Конденсатор разряжается через первичную обмотку катушки зажигания. При этом разрядный ток конденсатора, протекая по этой обмотке в направлении, противоположном направлению первичного тока, способствует более резкому исчезновению магнитного поля, созданного первичным током, благодаря чему повышается напряжение вторичного тока.
Корпус катушки при помощи хомута и винтов укреплен в моторном отсеке автомобиля .Сердечник изготовлен из отдельных пластин электротехнической стали, благодаря чему ослабляются индуцируемые в нем вихревые токи. Вторичная обмотка состоит из 18…20 тыс. витков эмалированного провода диаметром 0,07…0,10 мм и намотана на картонную трубку, установленную на сердечнике. Первичная обмотка, имеющая 300…350 витков изолированного провода диаметром 0,7…0,85 мм, намотана поверх вторичной и изолирована от нее слоем специальной бумаги. Чтобы повысить надежность изоляции, обе обмотки пропитаны трансформаторным маслом. С этой же целью все свободные полости в корпусе катушки залиты специальной изоляционной массой, а у некоторых катушек зажигания (например, Б-13 автомобилей ЗИЛ-130) заполнены трансформаторным маслом.
При пуске двигателя стартером вариатор выключается (замыкается накоротко) дополнительным реле стартера. Поэтому, несмотря на падение напряжения аккумуляторной батареи в момент включения стартера, сила тока в первичной обмотке катушки зажигания и напряжение во вторичной обмотке достаточны.
Прерыватель разрывает в требуемые моменты цепь первичного тока. Он состоит из чугунного корпуса, неподвижного опорного и подвижного дисков, вольфрамовых контактов, валика, кулачка, центробежного и вакуумного регуляторов опережения зажигания и октан-корректора.
Соединенный с массой неподвижный контакт («наковальня») и изолированный от массы качающийся рычаг («молоточек») с контактом смонтированы на подвижном диске, установленном на диске, на шариковом подшипнике. Рычаг через гибкий проводник, зажим прерывателя и наружный провод соединен с зажимом Р первичной обмотки катушки зажигания.

Распредел ител ь служит для распределения тока высокого напряжения по свечам в соответствии с порядком работы цилиндров. Его основные части: карболитовая крышка и ротор. Крышку крепят к корпусу распределителя пружинными застежками. Чтобы ротор не провертывался относительно кулачка, его фиксируют на лыске кулачка. В гнездо центрального контакта крышки распределителя вставляют провод высокого напряжения, соединяющий распределитель со вторичной обмоткой катушки, а гнезда боковых контактов, число которых равно числу цилиндров, — провода от свечей, которые присоединяют к боковым контактам в соответствии с порядком работы цилиндров двигателя. Так, если порядок работы цилиндров 1—5—4—2—6—3—7—8 (ЗИЛ-130, 3M3-53), то провод от первой свечи присоединяют к первому по вращению ротора боковому контакту распределителя, провод от пятой свечи — ко второму контакту, от четвертой — к третьему контакту, от второй — к четвертому и т. д.
Опережение зажигания. Искровой разряд (искра) должен появляться между электродами свечи, когда поршень несколько не доходит до ВМТ в конце сжатия, т. е. с опережением. Это необходимо, чтобы к моменту прохождения поршнем ВМТ рабочая смесь успела полностью воспламениться.
Чем выше частота вращения коленчатого вала, тем больше должен быть угол опережения зажигания, так как за время (примерно 0,002 с), необходимое для воспламенения всего объема рабочей смеси в цилиндре, при большой частоте вращения коленчатый вал успевает повернуться на больший угол, чем при малой частоте вращения. Угол опережения зажигания при изменении частоты вращения коленчатого вала двигателя автоматически изменяет центробежный регулятор (рис. 38).
При малых частотах вращения коленчатого вала грузики удерживаются пружинами в близи оси валика. Когда частота вращения увеличивается, грузики по инерции расходятся (рис. 38, б). Силы упругости растягиваемых при этом пружин увеличиваются, и когда они станут достаточными для удерживания грузиков на постоянном расстоянии от оси вращения, расхождение грузиков прекратится. Каждой частоте вращения соответствует определенная степень расхождения грузиков.
С увеличением нагрузки двигателя (степени открытия дросселя карбюратора) угол опережения зажигания должен уменьшаться, так как при этом в цилиндры поступает больше горючей смеси, давление при ее сжатии и скорость горения возрастают.
При малой нагрузке (дроссель карбюратора прикрыт) разрежение усиливается, диафрагма выгибается вправо и тягой повертывает диск прерывателя против движения часовой стрелки (навстречу направлению вращения кулачка), В результате контакты размыкаются раньше и угол опережения зажигания увеличивается. С возрастанием нагрузки разрежение становится меньше, пружина выгибает диафрагму влево и повертывает диск по движению часовой стрелки, вследствие чего угол опережения зажигания уменьшается. В зависимости от нагрузки вакуумный регулятор опережения зажигания изменяет угол опережения на величину до 0,2 рад (11°).
Рис. 38. Центробежный регулятор опережения зажигания: а — детали регулятора; б — действие грузиков;1 — войлочная шайба; 2 — винт; 3 — кулачок; 4 — ведомая пластина; 5 — штифт грузика; 6 — грузики; 7 — ось грузика; 3 — ведущая пластина; 9 — валик прерывателя; 10 — пружина; 11 — вырез ведомой пластины.
Пределы изменения угла опережения октан-корректором составляют ± 0,21 рад (12°) от среднего (нулевого) деления шкалы, нанесенной на пластине.
Свечу ввертывают по резьбе в отверствие головки цилиндров. Для уплотнения под заплечики ее корпуса ставят медно-асбестовую прокладку. К наконечнику присоединяют провод от распределителя.
Выключатель зажигания. Им разъединяют цепь тока низкого напряжения для остановки двигателя. Кроме того, выключатель зажигания используют для включения и выключения стартера, электрических приборов (указателя температуры воды, давления масла и уровня топлива в баке автомобиля), а иногда и для включения радиоприемника (легковые автомобили). Выключатель снабжен замком, допускающим включение только при помощи индивидуального ключа.

Устройства для подавления помех радиоприему. При работе двигателя провода высокого напряжения системы зажигания излучают электромагнитные волны и этим создают помехи в работе радиоприемников, расположенных вблизи автомобиля. Уменьшения (подавления) этих помех достигают, применяя в цепях тока высокого напряжения подавительные резисторы, которые помещают в наконечнике провода, соединяющего вторичную обмотку катушки зажигания с распределителем, а также в наконечниках проводов, идущих от распределителя к свечам зажигания.
Контактно-транзисторная система зажигания. В описанной выше системе батарейного зажигания с ростом частоты вращения коленчатого вала двигателя происходит снижение напряжения во вторичной цепи, вызываемое (особенно у двигателей с большим числом цилиндров) сокращением времени замкнутого состояния контактов прерывателя, вследствие чего уменьшается магнитный поток в катушке зажигания. Этого можно было бы избежать, увеличивая ток в первичной цепи, однако такое увеличение приводит к быстрому (после 10…15 тыс. км пробега) подгоранию контактов прерывателя.
Помимо приборов и деталей, входящих в обычную систему батарейного зажигания, контактно-транзисторная система имеет транзисторный коммутатор и блок добавочных резисторов. Прерыватель контактно-транзисторной системы размыкает не первичную цепь системы зажигания, а цепь сравнительно слабого (0,7 А) тока управления германиевым транзистором, являющимся основной составной частью транзисторного коммутатора. В свою очередь, транзистор прерывает более сильный ток первичной обмотки катушки зажигания. Поскольку контакты прерывателя разгружены от первичного тока, срок их службы увеличивается до 100 тыс. км и более.
Неисправности приборов зажигания. Неисправности в системе зажигания приводят к нарушению моментов воспламенения рабочей смеси в цилиндрах, перебоям в работе свечей или полному прекращению искрообразования. Основные из этих неисправностей следующие.
Подгоревшие контакты прерывателя зачищают. Зазор между контактами доводят до нормального регулировкой. При нарушении правильного момента размыкания контактов уточняют установку зажигания. Изношенные валик и втулки заменяют.
Конденсатор: пробой изоляции между обкладками или обрыв выводного проводника изолированной обкладки. Признак этих неисправностей — быстрое подгорание контактов прерывателя и перебои в работе двигателя. Неисправный конденсатор заменяют.
Свечи зажигания: нарушение нормальной величины зазора между электродами; нагар на изоляторе центрального электрода, являющийся причиной утечки тока помимо искрового промежутка; трещины изолятора, вызывающие пробой тока высокого напряжения на корпус свечи. Читать далее: Стартер, приборы освещения и сигнализации, контрольные и вспомогательные приборы
Главная → Справочник → Статьи → Форум
provariator.ru
Вариатор системы зажигания Газ-53, 3307,52, Зил-130
Вариатор системы зажигания Газ-53, 3307,52, Зил-130
Зажигание батарейное, контактно-транзисторное. Схема включения приборов зажигания показана на рис. 65. В систему зажигания входят катушка зажигания, распределитель, транзисторный коммутатор, добавочное двухсекционное сопротивление, провода высокого напряжения, свечи, а также выключатель зажигания. Катушка зажигания находится под капотом на переднем щите кабины. Она имеет два выводных зажима обмотки первичной цепи. При установке катушки необходимо следить за правильностью присоединения проводов. К выводу „К» (см. рис. 65) надо подсоединить провода от одноименных выводов коммутатора и добавочного сопротивления, к выводу без маркировки — провод от коммутатора. Катушка зажигания предназначена для работы только с транзисторным коммутатором. Применение катушек зажигания других типов недопустимо. На хомуте катушки зажигания Б114-Б имеется надпись „Только для транзисторной системы». Добавочное сопротивление, состоящее из двух последовательно соединенных сопротивлений, установлено рядом с катушкой. При пуске двигателя стартером одно из сопротивлений последовательной цепи автоматически замыкается накоротко, чем достигается увеличение напряжения в момент пуска. Необходимо следить за правильностью подсоединений проводов к выводам добавочного сопротивления: к выводу „ВК» должен быть присоединен провод от стартера, к выводу „ВК-Б» — провод от выключателя системы зажигания, а к выводу „К» — провод от вывода катушки зажигания. Комбинированный выключатель зажигания и стартера предназначен для включения и выключения цепей зажигания и стартера. Установлен он на переднем щите кабины. Выключатель имеет три положения, из которых два фиксированных. В положении 0 все выключено, ключ свободно вставляется в замок и вынимается из него. Положение I — включен вывод „КЗ» (зажигание) поворотом ключа по часовой стрелке. Положение II — включены выводы „КЗ» (зажигание) и „СТ» (стартер) поворотом ключа по часовой стрелке. Положение II нефиксированное; возврат в положение I осуществляется пружиной после снятия усилия с ключа. Распределитель (рис. 66) восьмиискровой, работает совместно с катушкой зажигания Б114-Б, предназначен для прерывания тока низкого напряжения в первичной обмотке катушки зажигания и распределения тока высокого напряжения по свечам. Особенностью контактно-транзисторной системы зажигания является отсутствие в распределителе шунтирующего конденсатора. На корпусе распределителя Р137 прикреплена фирменная табличка с надписью „Только для транзисторной системы зажигания». Если по каким-либо причинам распределитель зажигания должен быть на автомобиле заменен, то вместо распределителя Р137 можно использовать также распределители Р4-В или Р4-В2, сняв с них предварительно конденсатор. При контактно-транзисторной системе зажигания контакты прерывателя нагружены только током управления транзистора, а не полным током катушки зажигания, поэтому почти полностью устраняется подгорание и эрозия контактов и их не нужно зачищать абразивом. Следует особенно тщательно следить за чистотой контактов, так как ток, разрываемый ими, весьма мал и при контактах, покрытых пленкой масла или окиси, он не сможет пробить пленку. При замасливании контактов необходимо их промывать чистым бензином. Если автомобиль длительное время не эксплуатировался и на контактах прерывателя образовался слой окиси, то контакты нужно „засветлить», т. е. провести по ним абразивной пластиной или мелкой стеклянной шкуркой, не допуская при этом съема металла, так как это сокращает срок службы контактов. Провода высокого напряжения марки ПВВ, идущие от распределителя к свечам, имеют изоляцию из полихлорвинилового пластиката и металлическую жилу. В наконечниках проводов со стороны свечей предусмотрены демпфирующие сопротивления (8000-12 000 Ом). Свечи зажигания неразборные, с резьбой М14Х1.25 мм. Не следует допускать продолжительной работы двигателя на холостом ходу с малой частотой вращения коленчатого вала и длительного движения автомобиля с небольшой скоростью на пятой передаче, так как при этом юбочка изолятора свечи покрывается копотью, возникают перебои в работе свечи (при последующих пусках холодного двигателя) и поверхность изолятора увлажняется топливом. При закопченных свечах (когда на юбочках изолятора копоть сухая) пуск холодного двигателя затрудняется; при увлажненной топливом поверхности изолятора пуск двигателя невозможен. Исправная работа свечей в большой степени зависит от теплового состояния двигателя. При низкой температуре воздуха двигатель нужно утеплять (использовать утеплительный капот, закрывать жалюзи радиатора). После пуска холодного двигателя не следует сразу трогать автомобиль с места, так как при недостаточном прогреве свечей могут появиться перебои в их работе. При движении автомобиля после продолжительной стоянки перед переходом на высшие передачи нужно применять длительные разгоны. Свечи работают с перебоями при несоблюдении правил пуска двигателя или когда во время движения допускают обогащение рабочей смеси топливом путем прикрытия воздушной заслонки карбюратора. При появлении перебоев в работе свечей нужно прочистить их и проверить зазор между электродами, который должен быть в пределах 0,85-1 мм (при эксплуатации зимой рекомендуется уменьшить зазор до 0,6-0,7 мм). Чтобы отрегулировать зазор между электродами, надо подгибать только боковой электрод. При подгибании центрального электрода разрушается изолятор свечи. Если электроды свечи сильно обгорели, рекомендуется запилить их надфилем для получения острых кромок, благодаря чему заметно снижается напряжение, необходимое для пробоя искрового промежутка свечи. Неисправная работа свечей — одна из причин разжижения масла в картере двигателя. При обнаружении разжиженного масла его необходимо заменить, а свечи проверить и устранить неисправность. При техническом обслуживании автомобиля необходимо выполнять следующее: 1. Проверять крепление проводов к аппаратам зажигания. 2. Очищать от грязи и масла поверхности распределителя, катушки, свечей, проводов и особенно клеммы проводов. 3. Так как контактно-транзисторная система зажигания развивает более высокое вторичное напряжение, чем стандартная, следует тщательно следить за чистотой внутренней и внешней поверхностей крышки распределителя во избежание образования перекрытий между выводами высокого напряжения. Нужно протирать крышку снаружи и внутри чистой тряпкой, смоченной в бензине, а также протирать электроды крышки, ротор и пластину прерывателя. 4. Проверять и в случае необходимости регулировать зазор между контактами прерывателя, который должен быть равен 0,3-0,4 мм. Зазор необходимо регулировать в следующем порядке: повернуть валик распределителя так, чтобы установился наибольший зазор между контактами; ослабить винт, крепящий стойку неподвижного контакта; повернуть отверткой эксцентрик так, чтобы в зазор между контактами плотно входил щуп толщиной 0,35 мм, не отжимая рычажок; затянуть винт; проверить зазор чистым щупом, предварительно протерев его смоченной в бензине тряпочкой. Во избежание поломки ребер, центрирующих крышку распределителя в корпусе, необходимо при снятии крышки освобождать обе пружинные защелки, крепящие ее. Крышку нельзя перекашивать. 5. Заливать (в сроки, указанные в таблице смазки) во втулку кулачка, в ось рычага прерывателя, на фильц смазки кулачка масло, применяемое для двигателя. Для смазки валика распределителя нужно проворачивать крышку колпачковой масленки, заполненной консистентной смазкой, на 1/2 оборота. Слишком обильная смазка втулки, кулачка и оси рычага прерывателя вредна, так как возможно забрызгивание контактов маслом, что вызывает образование нагара на контактах и перебои в зажигании. 6. Через одно ТО-2 или в случае возникновения перебоев в работе системы зажигания осмотреть свечи. При наличии нагара очистить их, проверить и отрегулировать зазор между электродами, подтягивая боковой электрод. При ввертывании свечей в те гнезда, доступ к которым не вполне свободен, для обеспечения правильного направления резьбовой части целесообразно использовать ключ. Для этого свечу вставляют в ключ и слегка заклинивают в нем кусочком дерева (хотя бы спичкой), чтобы она не выпала из ключа. После того как свеча ввернута в гнездо и затянута, ключ с нее снимают. Момент затяжки свечи 3,2-3,8 кгс-м (32-38 Н-м). 7. Катушка зажигания, добавочное сопротивление и транзисторный коммутатор не нуждаются в специальном уходе. В процессе эксплуатации по мере необходимости надо протирать пластмассовую крышку катушки и оребренную поверхность корпуса коммутатора, а также следить за исправностью проводки и надежностью крепления наконечников к зажимам катушки, сопротивления и коммутатора. 8. Следует также проверять надежность фиксации проводов высокого напряжения в гнездах крышки распределителя и катушки зажигания, особенно центрального провода, идущего от катушки к распределителю. Транзистор и большинство других узлов транзисторного коммутатора залиты эпоксидной смолой, поэтому коммутатор разборке и ремонту не подлежит. При возникновении каких-либо неисправностей в работе системы зажигания нельзя менять местами провода, присоединенные к коммутатору или к сопротивлению. В момент пуска двигателя одна из секций добавочного сопротивления замыкается накоротко, так как питание к коммутатору подается в это время по проводу, соединяющему вывод „КЗ» тягового реле стартера со средним выводом „ВК» добавочного сопротивления. Этим компенсируется снижение напряжения на аккумуляторной батарее во время пуска двигателя из-за заряда ее током большой силы (это снижение напряжения особенно заметно зимой при пуске непрогретого двигателя). В случае короткого замыкания в проводе или при неисправности контактной системы тягового реле одна из секций сопротивления СЭ107 имеет большую силу тока; сопротивление перегревается и может перегореть. Если сопротивление или его вывод „ВК» сильно перегреется, надо отсоединить провод от сопротивления и обмотать наконечник этого провода изоляционной лентой. Присоединить провод можно только после тщательной проверки всей цепи и устранения неисправности, вызывавшей большой нагрев сопротивления. Если сопротивление СЭ107 (или одна из его секций) перегорело, нельзя допускать движения автомобиля с перемычкой, замыкающей накоротко сгоревшую часть сопротивления, так как при этом может выйти из строя транзисторный коммутатор. При большом вторичном напряжении, развиваемом контактно-транзисторной системой зажигания, увеличение зазора в свечах (даже до 2 мм) не вызывает перебоев в работе зажигания. Однако в этом случае изоляционные детали высокого напряжения системы (крышка распределителя и катушки зажигания, изоляция вторичной обмотки катушки и т. п.) длительное время оказываются под повышенным напряжением и выходят преждевременно из строя. Поэтому необходимо проверять и в случае необходимости регулировать зазоры в свечах, устанавливая рекомендованный инструкцией зазор (0,85-1 мм).
prom.ua
ЗАЖИГАНИЕ ЗИЛ-130
На автомобиле ЗИЛ—433360 установлена контактно-транзисторная система зажигания. Схема системы зажигания показана на рис. 9-16.
В систему зажигания входят катушка зажигания Б114—Б, распределитель 46.3706, транзисторный коммутатор ТК102А, добавочный двухсекционный резистор СЭ-107, провода высокого напряжения, свечи А11 с помехоподавляющими резисторами СЭ-110, а также выключатель зажигания ВК-350.
схема зажиганияСОДЕРЖАНИЕ
Зажигание ЗИЛ-130
Катушка зажигания
Транзисторный коммутатор
Распределитель зажигания
Разборка распределителя
Проверка деталей распределителя зажигания
Сборка распределителя зажигания
Свечи зажигания
Катушка зажигания Б114-Б
катушкаОсновные данные технической характеристики приведены ниже.
Номинальное напряжение 12
Обмотка низкого напряжения: диаметр проволоки, мм 1,25…1,33
число витков 179…182
сопротивление при температуре 20 °С, ом 0,42
Обмотка высокого напряжения: диаметр проволоки, мм 0,06
число витков 41000…41700
сопротивление при температуре 20 °С, ом 223000
Дополнительное сопротивление: диаметр проволоки, мм 0,7
сопротивление при температуре 20 \°С, ом 1,04
Габаритные размеры катушки зажигания, мм:
длина 156
ширина 68,5
высота 82
катушкаКатушка зажигания находится на переднем щите кабины. Она имеет два вывода обмотки первичной цепи. При установке катушки необходимо следить за правильностью присоединения проводов.
К выводу «К» надо подсоединить провода от одноименного вывода коммутатора; к выводу без обозначения — провод от коммутатора.
Катушка зажигания предназначена для работы только с транзисторным коммутатором. Применение катушек зажигания других типов недопустимо. На катушке зажигания Б114-Б имеется надпись «Только для транзисторной системы».
Обмотки катушки зажигания на искрообразование проверяют на стенде. Отсутствие искрообразования или неустойчивая искра свидетельствуют о наличии неисправности в обмотке катушки. Для выяснения состояния обмоток (витковое замыкание первичной обмотки) производят замер их сопротивления, которое должно соответствовать данным технической характеристики.
Неисправности в обмотках катушек зажигания чаще всего проявляются в результате их перегрева, который происходит при неразомкнутой первичной цепи, оставленной на неработающем двигателе при не выключенном зажигании. В этом случае катушка зажигания может нагреваться до 120 °С и выше. Катушка зажигания не разбирается и в случае выхода из строя заменяется.
Добавочный резистор, состоящий из двух последовательно соединенных резисторов, установлен рядом с катушкой. При пуске двигателя стартером один из резисторов последовательной цепи автоматически замыкается накоротко, чем достигается увеличение напряжения в момент пуска.
Необходимо следить за правильностью подсоединений проводов к выводам добавочного резистора: к выводу ВК должен быть присоединен провод от стартера;- к выводу ВК-Б от выключателя зажигания; а к выводу К — от вывода транзисторного коммутатора. При замене спиралей добавочный резистор снимают с автомобиля.
РаспределительРис.9-17. Распределитель
1- валик; 2- пластина; 3- фильц; 4— бегунок; 5- крышка; 6- -контактный уголек; 7- пружина контакта; 8- контакт; 9- защелка крышки; 10— центробежный регулятор; 11 — болт крепления верхней пластины к корпусу; 12- пластины октан корректора; 13- эксцентрик; 14- рычажок; 15- винт крепления прерывателя; 16- контакты прерывателя; 17- вывод низкого напряжения; 18- фильц для смазывания кулачки; 19—вакуумный регулятор; 20 — регулировочные гайки октан-корректора
распределительТранзисторный коммутатор
Транзисторный коммутатор предназначен для коммутации электрического тока в первичной обмотке катушки зажигания (разрыва первичной цепи катушки зажигания в необходимый момент путем включения большого омического сопротивления выходного транзистора).
Транзисторный коммутатор установлен на левой стенке в кабине автомобиля. Следует иметь в виду, что транзисторный коммутатор может работать только при температуре окружающей среды не выше 70 °С и не ниже минус 60 °С.
Транзисторный коммутатор в условиях эксплуатации не ремонтируется и в случае выхода из строя заменяется на новый.
При проверке работоспособности приборов контактно транзисторной системы зажигания разомкните контакты распределителя 4. (см. рис.9-16), включите зажигание и проверьте напряжение. При исправных электропроводах и исправных приборах напряжение на клеммах добавочного резистора 2 катушки зажигания и на клемме «Р» транзисторного коммутатора должно иметь следующие пределы:
- На клемме добавочного резистора «Б» 12,0…12‚2 В, на клемме «ВК» — 9 В, на клемме «К» — 7…8 В.
- На клеммах катушки зажигания — 7…8 В.
- На клемме «Р» — транзисторного коммутатора — 3…4 В.
коммутатор зилЕсли провода и приборы исправны, а на клемме «Р» транзисторного коммутатора напряжения нет, то это будет свидетельствовать, что транзисторный коммутатор неисправен и его следует заменить.
«В том случае, когда нет в наличии запасного транзисторного коммутатора, систему зажигания можно перевести на не транзисторную, установив конденсатор и катушку, зажигания Б 114—Б на Б13 с его добавочным сопротивлением.
Распределитель зажигания
Распределитель зажигания (рис.9-17) восьмиискровой, работает совместно с катушкой зажигания Б 114-Б предназначен для прерывания тока низкого напряжения в первичной обмотке катушки зажигания и распределения тока высокого напряжения по свечам.
Особенностью контактно-транзисторной системы зажигания является отсутствие в распределителе щунтирующего конденсатора.
Основные данные технической характеристики распределителя зажигания приведены ниже.
Угол замкнутого состояния контактов прерывателя, 30
Усилие прижатия контактов, Н (гс) 5…6.5 (500…600)
Характеристика центробежного автомата:
Угол опережения по валику распределителя (градус) при частоте вращения (мин-1):
500 0.. .2
1000 4…5 .,65
1400 и более 8..10
Характеристика вакуумного регулятора опережения зажигания:
Угол опережения по валику распределители (градус) при разряжении (МПа (мм рт. ст.):
0,013 (100) о…1
0,023 (175) 1…3
0,042 (325) 5…7
0,053 (400) 7…9
Детали распределителяРис.9—18. Узлы и детали распределителя зажигания
1 — фильц; 2 — замочное кольцо; 3 и 9 — плоские шайбы; 4 — кулачок прерывателя; 5 и 8 — пружины пластин регулятора; 6 — пластины регулятора; 7 -ишак; 10 — пружина контакта; 11 — контакт; 12 — крышка; 13 — ротор; 14 — пружинная пластина бегунка; 15 — защелка крышки: 16 – рычажок прерывателя ; 17 – корпус распределителя; 18 — кронштейн пружины; 19 — подвижный диск; 20 направляющая втулка; 21 – регулировочные гайки октан корректора; 22 — нижняя пластина октан-корректора; 23 — верхняя пластина октан-корректора; 24 — болт крещения пластин; 25 — штифт; 26 — хвостовик вала; 27 — втулка валика; 28 – масленка для смазывания кулачка; 29 — крышка фильца; 30 — кронштейн ‹: неподвижным контактом; 31 — провод первичной цепи; 32 и 33 — изоляторы; 34 — клейма низкого напряжения; 35 — шайба изолятора клеммы; 36 — фильц; 37 — вакуумный регулятор; 38 — пробка; 39 — пружина.
Разборка распределителя
Для разборки распределителя зажигания необходимо:
очистить распределитель, поступивший в ремонт от грязи, пыли и масляных пятен;
отвернуть один болт 24 (рис.9-18)крепления пластин октан корректора к корпусу распределителя, снять обе пластины 22 и 23 с корпуса в сборе с регулировочными винтами и кольцевой прокладкой между пластинами. Снять крышку 12, отстегнув обе защелки 15 крышки, снять ротор 1З и произвести дальнейшую разборку;
для снятия вакуумного регулятора 37 необходимо отвернуть два винта крепления его к корпусу 17 распределителя. Отвернуть один винт крепления тяги к подвижному диску 19, одновременно отсоединить один конец провода массы (перемычки). Отсоединить тягу от оси подвижного диска и снять вакуумный регулятор;
для снятия рычажка 16 прерывателя надо ослабить винт крепления клеммы провода первичной цепи и пружины, снять замочное кольцо рычажка, провод и рычажок прерывателя в сборе с пружиной;
Для снятия клеммы 34 первичной цепи надо отвернуть гайку крепления провода, отсоединить провод, снять внутренний изолятор 32 и вынуть из корпуса винт-клемму с наружным изолятором 33;
для снятия пластины с неподвижным контактом прерывателя необходимо отвернуть один винт крепления пластины к диску и снять пластину с оси при помощи отвертки;
для снятия подвижного и неподвижного дисков с подшипником в сборе отвернуть два
zil-130-431410.ru
Зил 130 — Система зажигания
Зажигание батарейное, контактно-транзисторное. Схема включения приборов зажигания показана на рис. 65.
В систему зажигания входят катушка зажигания, распределитель, транзисторный коммутатор, добавочное двухсекционное сопротивление, провода высокого напряжения, свечи, а также выключатель зажигания.
Катушка зажигания находится под капотом на переднем щите кабины. Она имеет два выводных зажима обмотки первичной цепи. При установке катушки необходимо следить за правильностью присоединения проводов. К выводу „К» ( рис. 65) надо подсоединить провода от одноименных выводов коммутатора и добавочного сопротивления, к выводу без маркировки — провод от коммутатора.
Катушка зажигания предназначена для работы только с транзисторным коммутатором. Применение катушек зажигания других типов недопустимо. На хомуте катушки зажигания Б114-Б имеется надпись „Только для транзисторной системы».
Добавочное сопротивление, состоящее из двух последовательно соединенных сопротивлений, установлено рядом с катушкой. При пуске двигателя стартером одно из сопротивлений последовательной цепи автоматически замыкается накоротко, чем достигается увеличение напряжения в момент пуска.
Необходимо следить за правильностью подсоединений проводов к выводам добавочного сопротивления: к выводу „ВК» должен быть присоединен провод от стартера, к выводу „ВК-Б» — провод от выключателя системы зажигания, а к выводу „К» — провод от вывода катушки зажигания.
Комбинированный выключатель зажигания и стартера предназначен для включения и выключения цепей зажигания и стартера. Установлен он на переднем щите кабины.
Выключатель имеет три положения, из которых два фиксированных.
В положении 0 все выключено, ключ свободно вставляется в замок и вынимается из него. Положение I — включен вывод „КЗ» (зажигание) поворотом ключа по часовой стрелке. Положение II — включены выводы „КЗ» (зажигание) и „СТ» (стартер) поворотом ключа по часовой стрелке. Положение II нефиксированное; возврат в положение I осуществляется пружиной после снятия усилия с ключа.
Распределитель ( рис. 66) восьмиискровой, работает совместно с катушкой зажигания Б114-Б, предназначен для прерывания тока низкого напряжения в первичной обмотке катушки зажигания и распределения тока высокого напряжения по свечам.
Особенностью контактно-транзисторной системы зажигания является отсутствие в распределителе шунтирующего конденсатора. На корпусе распределителя Р137 прикреплена фирменная табличка с надписью „Только для транзисторной системы зажигания».
Если по каким-либо причинам распределитель зажигания должен быть на автомобиле заменен, то вместо распределителя Р137 можно использовать также распределители Р4-В или Р4-В2, сняв с них предварительно конденсатор.
При контактно-транзисторной системе зажигания контакты прерывателя нагружены только током управления транзистора, а не полным током катушки зажигания, поэтому почти полностью устраняется подгорание и эрозия контактов и их не нужно зачищать абразивом.
Следует особенно тщательно следить за чистотой контактов, так как ток, разрываемый ими, весьма мал и при контактах, покрытых пленкой масла или окиси, он не сможет пробить пленку.
При замасливании контактов необходимо их промывать чистым бензином. Если автомобиль длительное время не эксплуатировался и на контактах прерывателя образовался слой окиси, то контакты нужно „засветлить», т. е. провести по ним абразивной пластиной или мелкой стеклянной шкуркой, не допуская при этом съема металла, так как это сокращает срок службы контактов.
Провода высокого напряжения марки ПВВ, идущие от распределителя к свечам, имеют изоляцию из полихлорвинилового пластиката и металлическую жилу.
В наконечниках проводов со стороны свечей предусмотрены демпфирующие сопротивления (8000-12 000 Ом).
Свечи зажигания неразборные, с резьбой М14Х1.25 мм.
Не следует допускать продолжительной работы двигателя на холостом ходу с малой частотой вращения коленчатого вала и длительного движения автомобиля с небольшой скоростью на пятой передаче, так как при этом юбочка изолятора свечи покрывается копотью, возникают перебои в работе свечи (при последующих пусках холодного двигателя) и поверхность изолятора увлажняется топливом.
При закопченных свечах (когда на юбочках изолятора копоть сухая) пуск холодного двигателя затрудняется; при увлажненной топливом поверхности изолятора пуск двигателя невозможен.
Исправная работа свечей в большой степени зависит от теплового состояния двигателя. При низкой температуре воздуха двигатель нужно утеплять (использовать утеплительный капот, закрывать жалюзи радиатора).
После пуска холодного двигателя не следует сразу трогать автомобиль с места, так как при недостаточном прогреве свечей могут появиться перебои в их работе.
При движении автомобиля после продолжительной стоянки перед переходом на высшие передачи нужно применять длительные разгоны.
Свечи работают с перебоями при несоблюдении правил пуска двигателя или когда во время движения допускают обогащение рабочей смеси топливом путем прикрытия воздушной заслонки карбюратора.
При появлении перебоев в работе свечей нужно прочистить их и проверить зазор между электродами, который должен быть в пределах 0,85-1 мм (при эксплуатации зимой рекомендуется уменьшить зазор до 0,6-0,7 мм).
Чтобы отрегулировать зазор между электродами, надо подгибать только боковой электрод. При подгибании центрального электрода разрушается изолятор свечи.
Если электроды свечи сильно обгорели, рекомендуется запилить их надфилем для получения острых кромок, благодаря чему заметно снижается напряжение, необходимое для пробоя искрового промежутка свечи.
Неисправная работа свечей — одна из причин разжижения масла в картере двигателя. При обнаружении разжиженного масла его необходимо заменить, а свечи проверить и устранить неисправность.
При техническом обслуживании автомобиля необходимо выполнять следующее:
1. Проверять крепление проводов к аппаратам зажигания.
2. Очищать от грязи и масла поверхности распределителя, катушки, свечей, проводов и особенно клеммы проводов.
3. Так как контактно-транзисторная система зажигания развивает более высокое вторичное напряжение, чем стандартная, следует тщательно следить за чистотой внутренней и внешней поверхностей крышки распределителя во избежание образования перекрытий между выводами высокого напряжения. Нужно протирать крышку снаружи и внутри чистой тряпкой, смоченной в бензине, а также протирать электроды крышки, ротор и пластину прерывателя.
4. Проверять и в случае необходимости регулировать зазор между контактами прерывателя, который должен быть равен 0,3-0,4 мм.
Зазор необходимо регулировать в следующем порядке: повернуть валик распределителя так, чтобы установился наибольший зазор между контактами; ослабить винт, крепящий стойку неподвижного контакта; повернуть отверткой эксцентрик так, чтобы в зазор между контактами плотно входил щуп толщиной 0,35 мм, не отжимая рычажок; затянуть винт; проверить зазор чистым щупом, предварительно протерев его смоченной в бензине тряпочкой.
Во избежание поломки ребер, центрирующих крышку распределителя в корпусе, необходимо при снятии крышки освобождать обе пружинные защелки, крепящие ее. Крышку нельзя перекашивать.
5. Заливать (в сроки, указанные в таблице смазки) во втулку кулачка, в ось рычага прерывателя, на фильц смазки кулачка масло, применяемое для двигателя. Для смазки валика распределителя нужно проворачивать крышку колпачковой масленки, заполненной консистентной смазкой, на 1/2 оборота.
Слишком обильная смазка втулки, кулачка и оси рычага прерывателя вредна, так как возможно забрызгивание контактов маслом, что вызывает образование нагара на контактах и перебои в зажигании.
6. Через одно ТО-2 или в случае возникновения перебоев в работе системы зажигания осмотреть свечи. При наличии нагара очистить их, проверить и отрегулировать зазор между электродами, подтягивая боковой электрод.
При ввертывании свечей в те гнезда, доступ к которым не вполне свободен, для обеспечения правильного направления резьбовой части целесообразно использовать ключ. Для этого свечу вставляют в ключ и слегка заклинивают в нем кусочком дерева (хотя бы спичкой), чтобы она не выпала из ключа. После того как свеча ввернута в гнездо и затянута, ключ с нее снимают. Момент затяжки свечи 3,2-3,8 кгс-м (32-38 Н-м).
7. Катушка зажигания, добавочное сопротивление и транзисторный коммутатор не нуждаются в специальном уходе. В процессе эксплуатации по мере необходимости надо протирать пластмассовую крышку катушки и оребренную поверхность корпуса коммутатора, а также следить за исправностью проводки и надежностью крепления наконечников к зажимам катушки, сопротивления и коммутатора.
8. Следует также проверять надежность фиксации проводов высокого напряжения в гнездах крышки распределителя и катушки зажигания, особенно центрального провода, идущего от катушки к распределителю.
Транзистор и большинство других узлов транзисторного коммутатора залиты эпоксидной смолой, поэтому коммутатор разборке и ремонту не подлежит.
При возникновении каких-либо неисправностей в работе системы зажигания нельзя менять местами провода, присоединенные к коммутатору или к сопротивлению.
В момент пуска двигателя одна из секций добавочного сопротивления замыкается накоротко, так как питание к коммутатору подается в это время по проводу, соединяющему вывод „КЗ» тягового реле стартера со средним выводом „ВК» добавочного сопротивления. Этим компенсируется снижение напряжения на аккумуляторной батарее во время пуска двигателя из-за заряда ее током большой силы (это снижение напряжения особенно заметно зимой при пуске непрогретого двигателя). В случае короткого замыкания в проводе или при неисправности контактной системы тягового реле одна из секций сопротивления СЭ107 имеет большую силу тока; сопротивление перегревается и может перегореть.
Если сопротивление или его вывод „ВК» сильно перегреется, надо отсоединить провод от сопротивления и обмотать наконечник этого провода изоляционной лентой. Присоединить провод можно только после тщательной проверки всей цепи и устранения неисправности, вызывавшей большой нагрев сопротивления.
Если сопротивление СЭ107 (или одна из его секций) перегорело, нельзя допускать движения автомобиля с перемычкой, замыкающей накоротко сгоревшую часть сопротивления, так как при этом может выйти из строя транзисторный коммутатор.
При большом вторичном напряжении, развиваемом контактно-транзисторной системой зажигания, увеличение зазора в свечах (даже до 2 мм) не вызывает перебоев в работе зажигания. Однако в этом случае изоляционные детали высокого напряжения системы (крышка распределителя и катушки зажигания, изоляция вторичной обмотки катушки и т. п.) длительное время оказываются под повышенным напряжением и выходят преждевременно из строя. Поэтому необходимо проверять и в случае необходимости регулировать зазоры в свечах, устанавливая рекомендованный инструкцией зазор (0,85-1 мм).
Предупреждения:
1. Нельзя оставлять зажигание включенным при неработающем двигателе.
2. Нельзя разбирать транзисторный коммутатор.
3. Нельзя менять местами провода, подключенные к коммутатору или сопротивлению.
4. Нельзя замыкать накоротко сопротивление или его части перемычками.
5. Необходимо поддерживать нормальный зазор в свечах зажигания.
6. Необходимо следить за правильностью включения аккумуляторной батареи на автомобиле.
Установка зажигания при сборке двигателя или на двигателе, с которого снимался привод распределителя
Установку зажигания ( рис. 67) необходимо производить в следующем порядке:
1. Вывернуть свечу первого цилиндра (номера цилиндров отлиты на впускной трубе).
2. Установить поршень первого цилиндра перед в.м.т. хода сжатия, для чего:
— закрыть отверстие для свечи бумажной пробкой и провернуть коленчатый вал до выталкивания пробки;
— продолжая медленно поворачивать коленчатый вал, совместить метка 2 на шкиве коленчатого вала с риской у цифры 9 (опережение зажигания 9° до в.м.т.) на выступе указателя 1 установки зажигания.
3. Расположить паз на верхнем торце вала привода распределителя ( рис. 68) так, чтобы он находился на одной линии
с рисками 3 на верхнем фланце 4 корпуса привода распределителя.
4. Вставить привод распределителя в гнездо в блоке цилиндров, обеспечивая к началу зацепления шестерен соосность
отверстий под болты в нижнем фланце 2 корпуса привода и резьбовых отверстий в блоке. После установки привода распредели
теля в блок угол между пазом на валу привода и линией, проходящей через отверстия на верхнем фланце, не должен превышать
±15°, а паз должен быть смещен к передней части двигателя.
Если угол отклонения паза превышает ±15°, то следует переставить шестерню привода распределителя на один зуб относительно шестерни на распределительном валу, что обеспечит после установки привода в блок величину угла в заданных пределах. Если при установке привода распределителя между его нижним фланцем и блоком остается зазор (что свидетельствует о несовпадении выступа на нижнем конце вала привода с пазом на валу масляного насоса), то необходимо провернуть коленчатый вал на два оборота, одновременно надавливая на корпус привода распределителя.
После установки привода в блок следует удостовериться в совпадении метки 2 ( рис. 67) на шкиве коленчатого вала с риской у цифры 9 на указателе 1 установки зажигания, расположении паза в пределах угла ±15° и в его смещении к передней части двигателя. Выполнив перечисленные условия, привод необходимо закрепить.
5. Совместить указательную стрелку верхней пластины 12 ( рис. 66) октан-корректора с риской 0 шкалы на нижней пластине 22 и это положение зафиксировать гайками 20.
6. Ослабить затяжку болта 11 крепления распределителя к верхней пластине октан-корректора так, чтобы корпус распределителя провертывался относительно пластины с некоторым усилием, и расположить болт посередине овальной прорези. Снять крышку и установить распределитель в гнездо привода так, чтобы вакуум-регулятор был направлен вперед (электрод ротора должен находиться под контактом первого цилиндра на крышке распределителя и над зажимом вывода низкого напряжения на корпусе распределителя). При данном положении деталей проверить и при необходимости отрегулировать зазор между контактами прерывателя.
7. Установить момент зажигания по началу размыкания контактов, которое можно определить при помощи контрольной лампы напряжением 12 В (сила света лампы не более 1,5 св), присоединенной к выводу низкого напряжения распределителя и массе корпуса.
Для установки момента зажигания следует:
а) включить зажигание;
б) медленно поворачивать корпус распределителя по часовой стрелке до положения замкнутого состояния контактов прерывателя;
в) медленно поворачивать корпус распределителя против часовой стрелки до момента загорания контрольной лампы. При этом
для устранения всех зазоров в сочленениях привода распределителя следует отжимать ротор также в направлении против часовой стрелки.
В момент загорания контрольной лампы вращение корпуса прекратить и мелом отметить взаимное расположение корпуса распределителя и верхней пластины октан-корректора.
Правильность установки момента зажигания проверить повторным выполнением пунктов а и б и в случае совпадения меловых отметок осторожно вынуть распределитель из гнезда привода, затянуть болт крепления распределителя к верхней пластине октан-корректора (не нарушая взаимного расположения меловых отметок) , и вновь вставить распределитель в гнездо привода.
Болт крепления распределителя к пластине можно затянуть, не вынимая распределитель из гнезда привода, если применить специальный ключ с укороченной рукояткой.
8. Установить на распределитель его крышку и присоединить провода высокого напряжения к свечам в соответствии с порядком зажигания цилиндров (1-5-4-2-6-3-7-8), учитывая, что ротор распределителя вращается по часовой стрелке.
Момент зажигания в двигателях, с которых снимали распределитель, но не снимали его привод, следует устанавливать в соответствии с указанием пп. 1-3, 6-8.
Установку зажигания на двигателе необходимо уточнять с помощью шкалы на верхней пластине распределителя (шкала октан-корректора) следующим образом:
1. Прогреть двигатель и двигаться по ровному участку дороги на прямой передаче с установившейся скоростью 30 км/ч.
2. Резко нажать до отказа на педаль управления дроссельной заслонкой и держать ее в таком положении до тех пор, пока скорость возрастет до 60 км/ч; при этом надо прислушиваться к работе двигателя.
3. При сильной детонации на указанном в п. 2 режиме работы двигателя вращением гаек октан-корректора переместить указательную стрелку верхней пластины по шкале в сторону, отмеченную знаком „ -«.
4. При полном отсутствии детонации на указанном в п. 2 режиме работы двигателя вращением гаек октан-корректора переместить стрелку верхней пластины по шкале в сторону, отмеченную знаком „ + «.
В случае правильной установки зажигания при разгоне автомобиля будет прослушиваться легкая детонация, исчезающая при скорости 40-45 км/ч.
Каждое деление на шкале октан-корректора соответствует изменению угла опережения зажигания в цилиндре, равному 4°.
Иллюстрации к разделу

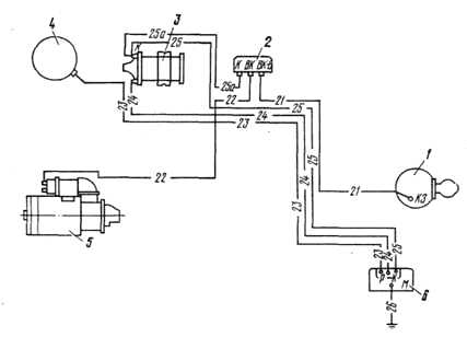
Рис. 65. Схема системы зажигания
1 — выключатель; 2 — добавочное сопротивление; 3 — катушка зажигания; 4 — распределитель; 5 — стартер; 6 — транзисторный коммутатор противление, провода высокого напряжения, свечи, а также выключатель зажигания.

Рис. 66. Распределитель
1 — валик; 2- пластина; 3 — фильц; 4 — бегунок; 5 — крышка; 6 — вывод высокого напряжения; 7 — пружина контакта; 8 — контакт; 9 — защелка крышки; 10 — центробежный регулятор; 11 — болт крепления верхней пластины к корпусу; 12 — верхняя пластина октан-корректора; 13 — эксцентрик; 14 — рычажок; 15 — винт крепления прерывателя; 16 — контакты прерывателя; 17 — фильц смазки кулачка; 18 — вывод низкого напряжения; 19 — вакуумный регулятор; 20 — регулировочная гайка октан-корректора; 21 — винт регулировочный; 22 — нижняя пластина октан-корректора

Рис. 67. Установка зажигания
1 — указатель установки зажигания; 2 — метка на шкиве коленчатого вала
Рис. 68. Установка привода распределителя
1 — паз на валу привода распределителя; 2 — нижний фланец корпуса; 3 — риска; 4 — верхний фланец корпуса

Рис. 65. Схема системы зажигания
1 — выключатель; 2 — добавочное сопротивление; 3 — катушка зажигания; 4 — распределитель; 5 — стартер; 6 — транзисторный коммутатор противление, провода высокого напряжения, свечи, а также выключатель зажигания.

Рис. 66. Распределитель
1 — валик; 2- пластина; 3 — фильц; 4 — бегунок; 5 — крышка; 6 — вывод высокого напряжения; 7 — пружина контакта; 8 — контакт; 9 — защелка крышки; 10 — центробежный регулятор; 11 — болт крепления верхней пластины к корпусу; 12 — верхняя пластина октан-корректора; 13 — эксцентрик; 14 — рычажок; 15 — винт крепления прерывателя; 16 — контакты прерывателя; 17 — фильц смазки кулачка; 18 — вывод низкого напряжения; 19 — вакуумный регулятор; 20 — регулировочная гайка октан-корректора; 21 — винт регулировочный; 22 — нижняя пластина октан-корректора

Рис. 67. Установка зажигания
1 — указатель установки зажигания; 2 — метка на шкиве коленчатого вала
Рис. 68. Установка привода распределителя
1 — паз на валу привода распределителя; 2 — нижний фланец корпуса; 3 — риска; 4 — верхний фланец корпуса
Задать вопрос на форумеinterdalnoboy.com
Схема электрооборудование зил 130 с вариатором — Зил 130 схема подключения реле стартера
Сашко , чебуратор и Рамир нравится это. У меня с бсз стоит 5-контактное,разбирал донора с контактным зажиганием-там 4х контактное,может под него схему соединения надо? Вы должны войти или зарегистрироваться, чтобы ответить. Один «лишний» вывод соединяется со средней клеммой вариатора на стартерах прежних выпусков, где использовалось реле 4-х контактное, был специальный вывод на эту же клемму вариатора.
Поделиться этой страницей Tweet. ВладимирЕкатеринбург , 11 окт

У меня с бсз стоит 5-контактное,разбирал донора с контактным зажиганием-там 4х контактное,может под него схему соединения надо? У Вас уже есть учётная запись? Тема в разделе » Электрооборудование «, создана пользователем ВладимирЕкатеринбург , 11 окт ВладимирЕкатеринбург , 12 окт Вы должны войти или зарегистрироваться, чтобы ответить.

Поделиться этой страницей Tweet. Тема в разделе » Электрооборудование «, создана пользователем ВладимирЕкатеринбург , 11 окт Вы должны войти или зарегистрироваться, чтобы ответить. Один „лишний“ вывод соединяется со средней клеммой вариатора на стартерах прежних выпусков, где использовалось реле 4-х контактное, был специальный вывод на эту же клемму вариатора.
Вообщем купил ЗИЛ , весной маленько замученный но приехал своим ходом , кабина была гнилая насмерть сидеть страшно было , купил другую кабину на ней приборы стоят камазовские ну я решил свои приборы ставить , перекинул проводку и теперь не могу подсоединить реле стартера 5ти контактное помогите пожайлуста по схеме вроде делаем но с ключа не реагирует реле меняли , на другое объясните что куда прикрутить реле 5ти контактное.

Ваше имя или e-mail: ВладимирЕкатеринбург , 12 окт Сашко , чебуратор и Рамир нравится это. Если коммутатор на БСЗ У Вас уже есть учётная запись? Поставьте свое 4-х контактное по той же схеме, как было до этого.

Поделиться этой страницей Tweet. ЗиЛ двс Имя: Ваше имя или e-mail: Тема в разделе » Электрооборудование «, создана пользователем ВладимирЕкатеринбург , 11 окт У Вас уже есть учётная запись? Вы должны войти или зарегистрироваться, чтобы ответить. ВладимирЕкатеринбург , 11 окт

Сделано так, чтобы в момент запуска из-за «проседания» напряжения в сети не оставить катушку зажигания на голодном пайке питание в этот момент идет через одно сопротивление, а не через два, как обычно. Поделиться этой страницей Tweet. У меня с бсз стоит 5-контактное,разбирал донора с контактным зажиганием-там 4х контактное,может под него схему соединения надо?

Вы должны войти или зарегистрироваться, чтобы ответить. Если коммутатор на БСЗ Один «лишний» вывод соединяется со средней клеммой вариатора на стартерах прежних выпусков, где использовалось реле 4-х контактное, был специальный вывод на эту же клемму вариатора.

Сашко , чебуратор и Рамир нравится это. Ваше имя или e-mail:
На реле, что 4-х, что 5-и контактных, выводы маркированы и схемы подключений одинаковы. Сделано так, чтобы в момент запуска из-за «проседания» напряжения в сети не оставить катушку зажигания на голодном пайке питание в этот момент идет через одно сопротивление, а не через два, как обычно. Поделиться этой страницей Tweet. Ваше имя или e-mail: ЗиЛ двс Имя: Проблемы реле стартера ЗИЛ
provariator.ru
